GM Service Manual Online
For 1990-2009 cars only
Makes
🢒
Cadillac
🢒
2001
🢒
Catera
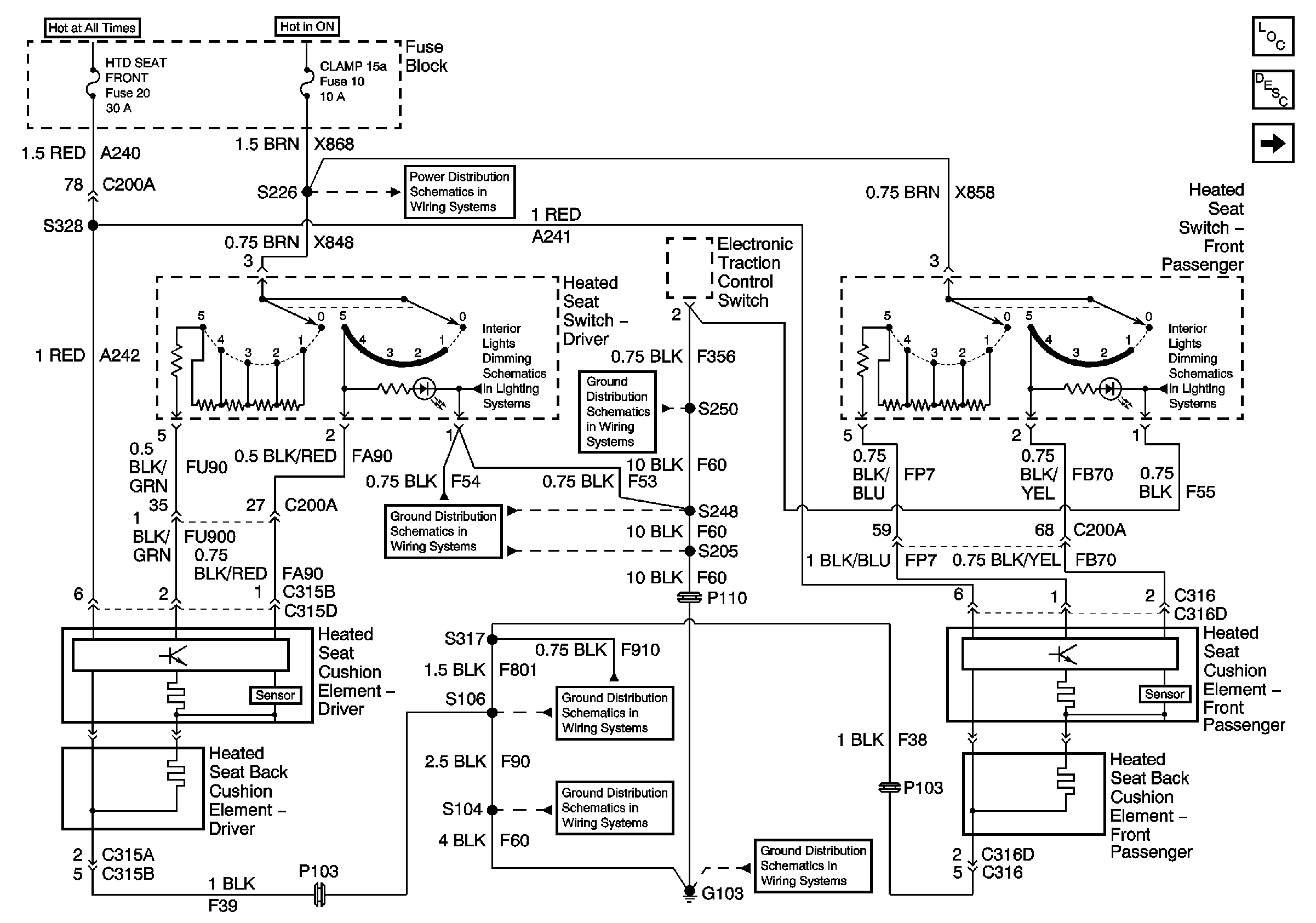
🢒 Heated Seats Front
Heated Seats Front
Heated Seats - Front
Master Electrical Component List
Heated Seats Description and Operation
Heated Seat - LR
Underhood Fuse Block Fuse V5 and Fuse Block Fuses 6, 7, 20, and 25
Underhood Fuse Block Fuses V1 and V4, and Ignition Switch
Fuse Block Fuses 10 and 24
Page 1 of 2
G103 (6 of 8)
G103 (7 of 8)
Page 2 of 2
G103 (5 of 8)
G103 (3 of 8)
G103 (1 of 8)