GM Service Manual Online
For 1990-2009 cars only
Makes
🢒
Chevrolet
🢒
2000
🢒
Chevrolet C-Series Medium Duty Truck C6/C7/C8
🢒 Circuit Power, Relays
Circuit Power, Relays
Circuit Power, Relays
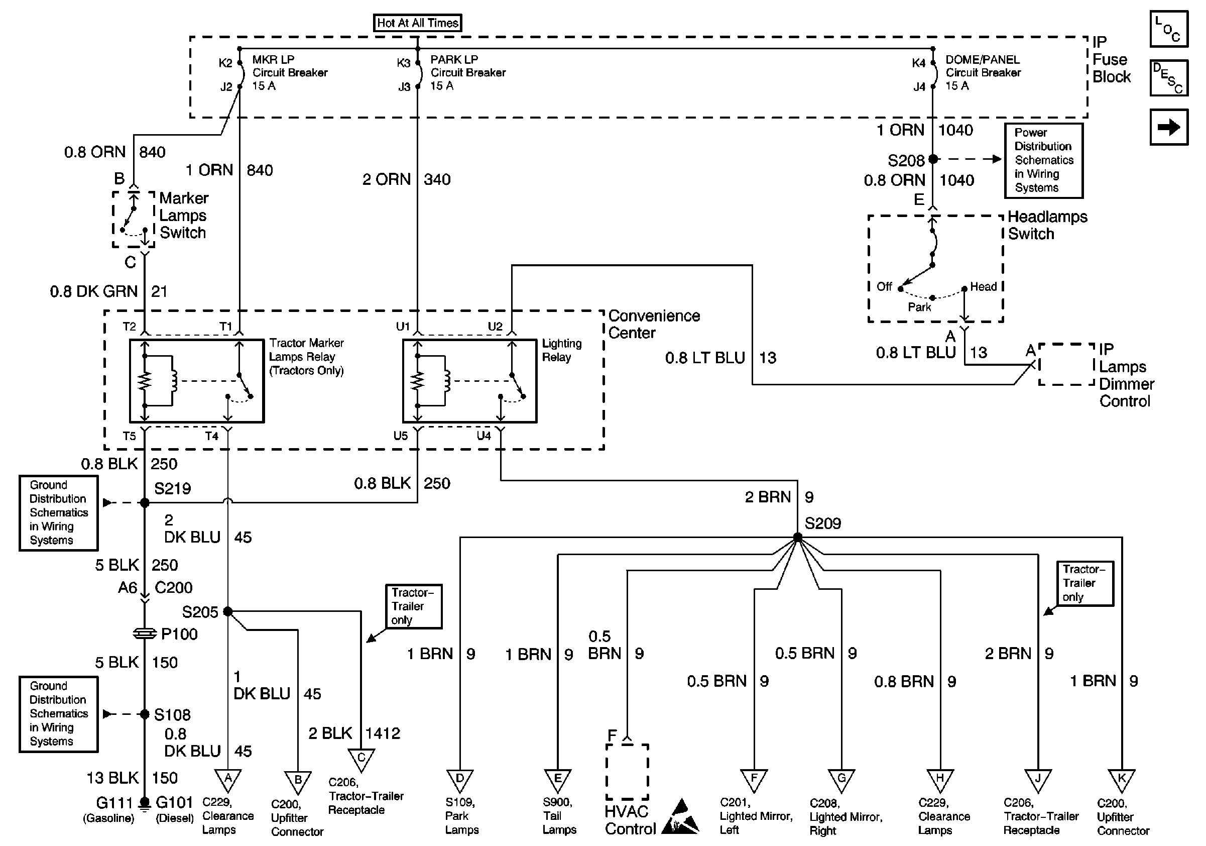
Lighting Systems Components
Exterior Lights Circuit Description
Stoplamp Relays, Trailer Stop Relay (Diesel)
Clearance and ID Lamps, Lighted Mirrors, Upfitter Provisions
Clearance and ID Lamps, Lighted Mirrors, Upfitter Provisions
Trailer Lighting
Park and Turn Signal Lamps, Tail and Stop/Turn Signal Lamps, IP Indicators
Park and Turn Signal Lamps, Tail and Stop/Turn Signal Lamps, IP Indicators
Clearance and ID Lamps, Lighted Mirrors, Upfitter Provisions
Clearance and ID Lamps, Lighted Mirrors, Upfitter Provisions
Clearance and ID Lamps, Lighted Mirrors, Upfitter Provisions
Trailer Lighting
Clearance and ID Lamps, Lighted Mirrors, Upfitter Provisions
DOME/PANEL, PARK LP, MKR LP Circuit Breakers
S216, S219
G111 (Gasoline), G101 (Diesel)
Handling ESD Sensitive Parts Notice