GM Service Manual Online
For 1990-2009 cars only
Makes
🢒
Chevrolet
🢒
2006
🢒
Kodiak C-Series (Conventional) C4/C5
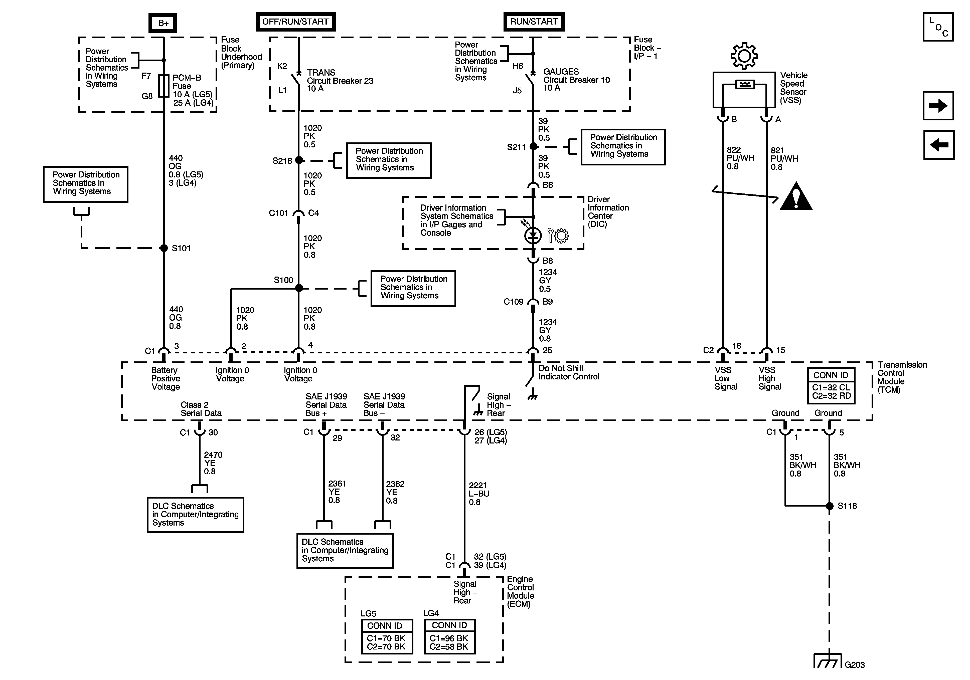
🢒 Module Power, Ground, Serial Data, MILL, VSS, and Torque Controls - LG4/LG5
Module Power, Ground, Serial Data, MILL, VSS, and Torque Controls - LG4/LG5
Module Power, Ground, Serial Data, MIL, VSS, and Torque Controls - LG4/LG5
Master Electrical Component List
Overdrive Defeat Switch and CAN Serial Data
Module Power, Ground, Serial Data, MIL, VSS, and Torque Controls - L18/LLY
Batteries - LG4/LG5 and B+ Bus
A/C COMP, HTD FUEL, PCM-B, and RR DEFOG Fuses
Ignition Switch - OFF/RUN/START, RUN/START, and START Bus Bars
AIRBAG, GAUGES, LT REAR TURN/STOP, and RT REAR TURN/STOP Fuses/Circuit Breakers
TRANS Fuse/Circuit Breaker
Automatic Transmission Schematic Icons
DIC
TRANS Fuse/Circuit Breaker
Splice Pack SP203
J1939 Serial Data, 2 of 2 - L18 w/JE4, LG4, LG5
G203 - 3 of 4