GM Service Manual Online
For 1990-2009 cars only
Figure 1:

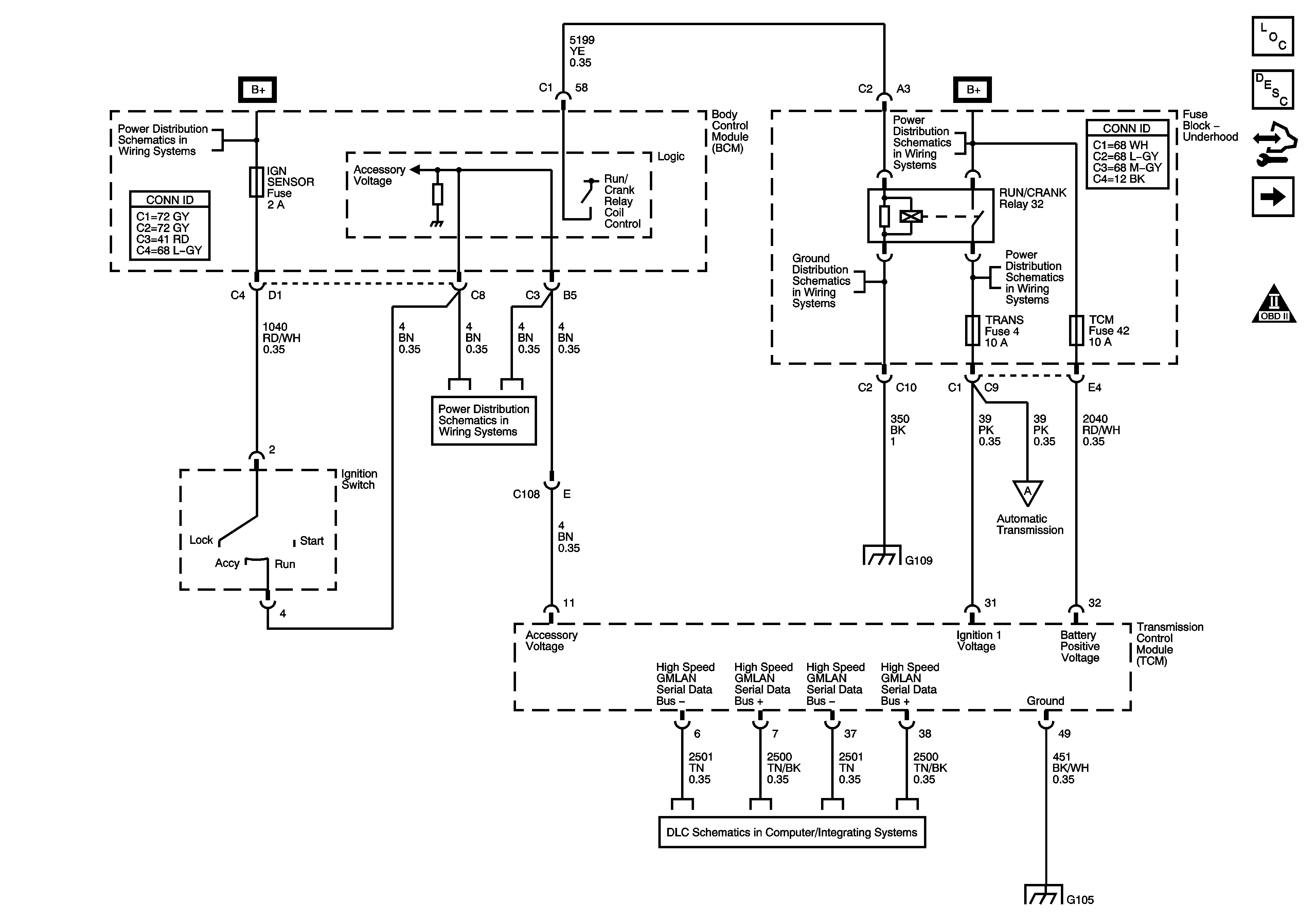
DLC, Ground and Power


Object Number: 1627419  Size: FS
Master Electrical Component List
Control Module References
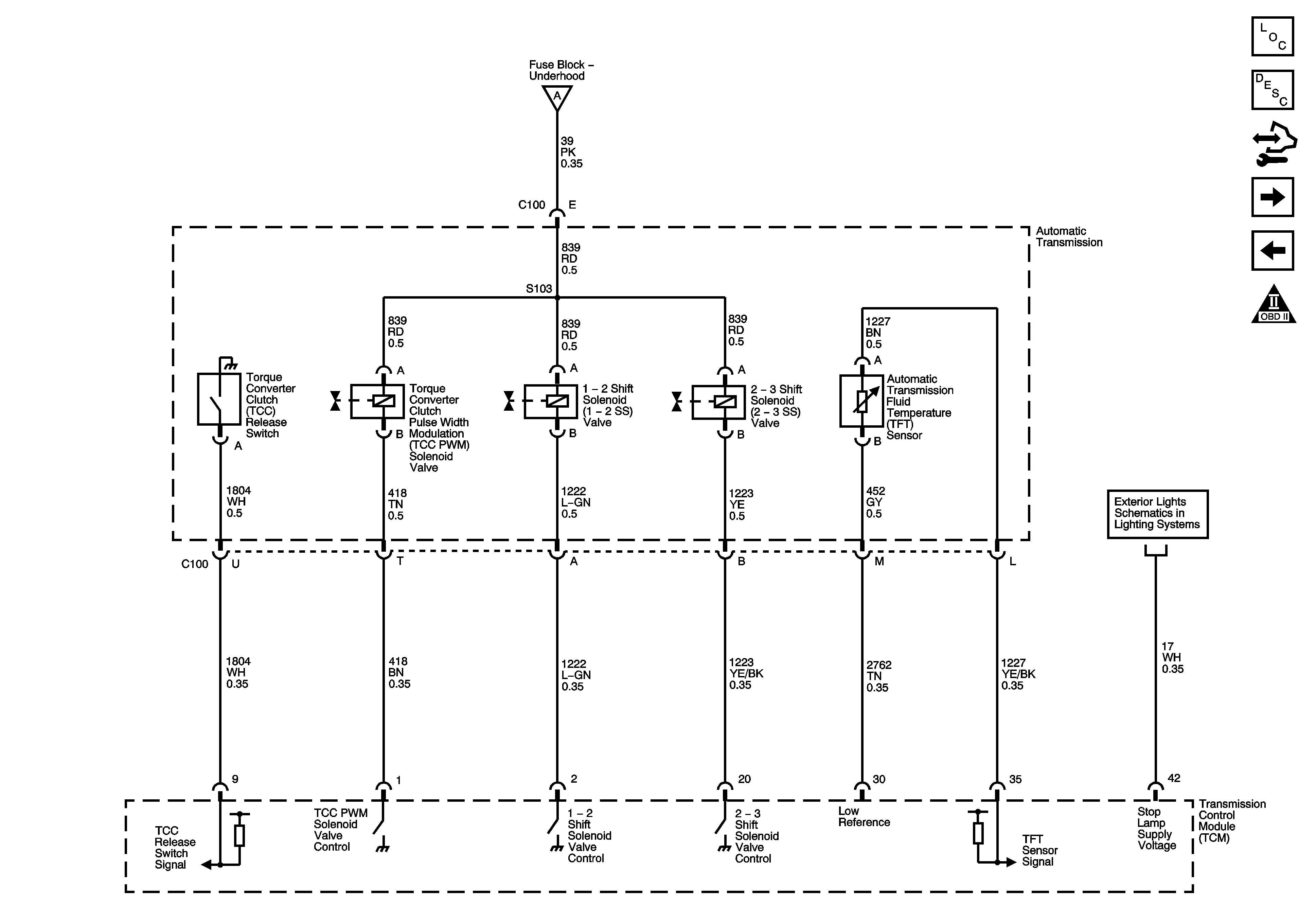
Shift Solenoids, TCC and TFT
Engine Controls Schematic Icons
Underhood Fuse Block - IBCM 1, Body Control Module (BCM), AIR BAG (BATT), CLUSTER/THEFT, HVAC CTRL (BATT), IGN SENSOR, and RADIO Fuses
B+ Bussing
G109
Underhood Fuse Block - IBCM 1, Body Control Module (BCM), AIR BAG (BATT), CLUSTER/THEFT, HVAC CTRL (BATT), IGN SENSOR, and RADIO Fuses
G109
Shift Solenoids, TCC and TFT
Power, Ground, Class 2 and High Speed Serial Data
G103, G104, and G105
Figure 2:

Shift Solenoids, TCC and TFT


Object Number: 1627420  Size: FS
Master Electrical Component List
Control Module References
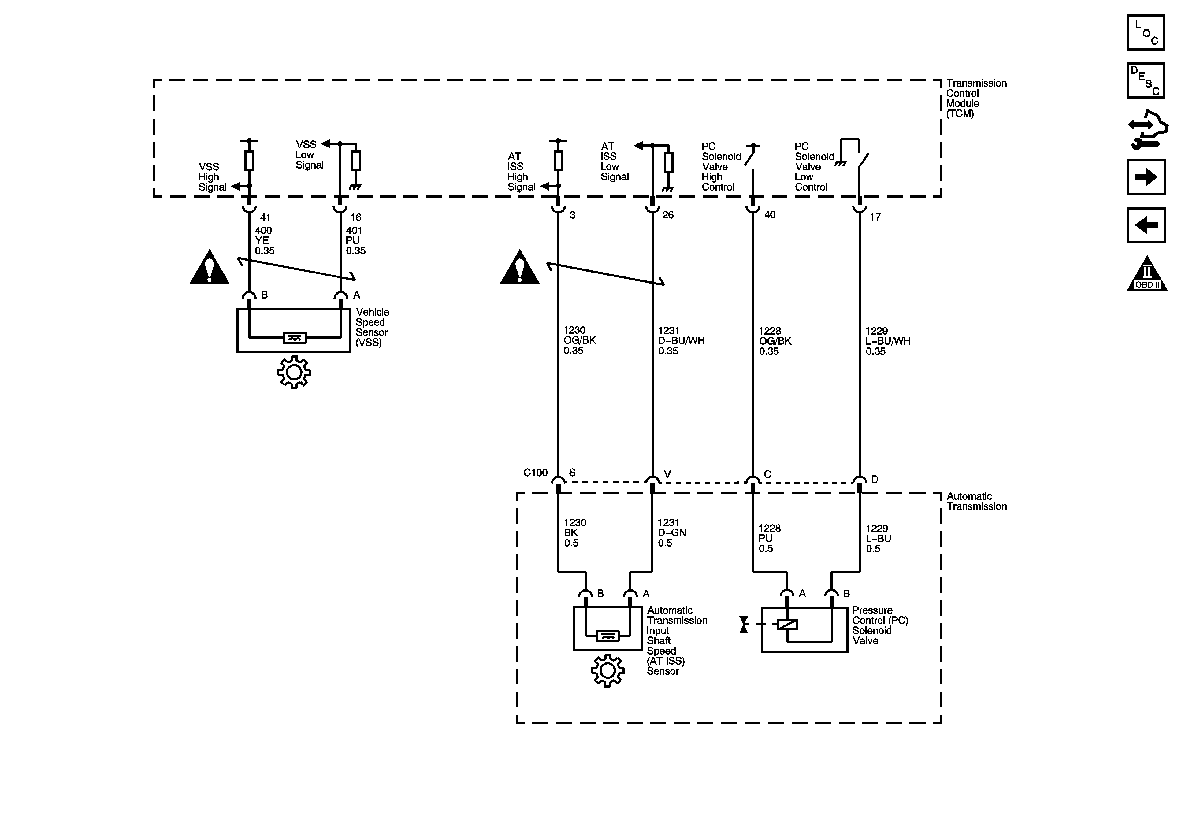
ISS, Pressure Control and VSS
DLC, Ground and Power
Engine Controls Schematic Icons
DLC, Ground and Power
Turn Signals and Stop Lamps
Figure 3:

ISS, Pressure Control and VSS


Object Number: 1627422  Size: FS
Master Electrical Component List
Control Module References
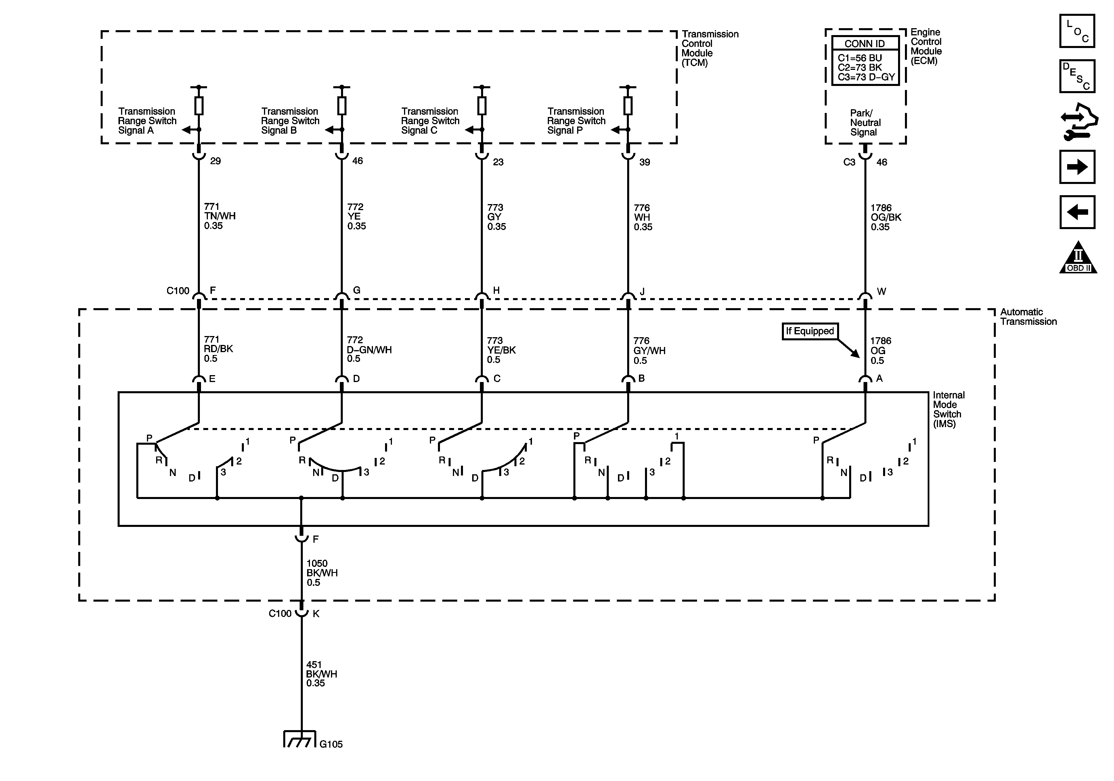
Internal Mode Switch (IMS)
Shift Solenoids, TCC and TFT
Engine Controls Schematic Icons
Engine Controls Schematic Icons
Engine Controls Schematic Icons
Figure 4:

Internal Mode Switch (IMS)


Object Number: 1627423  Size: FS
Master Electrical Component List
Control Module References
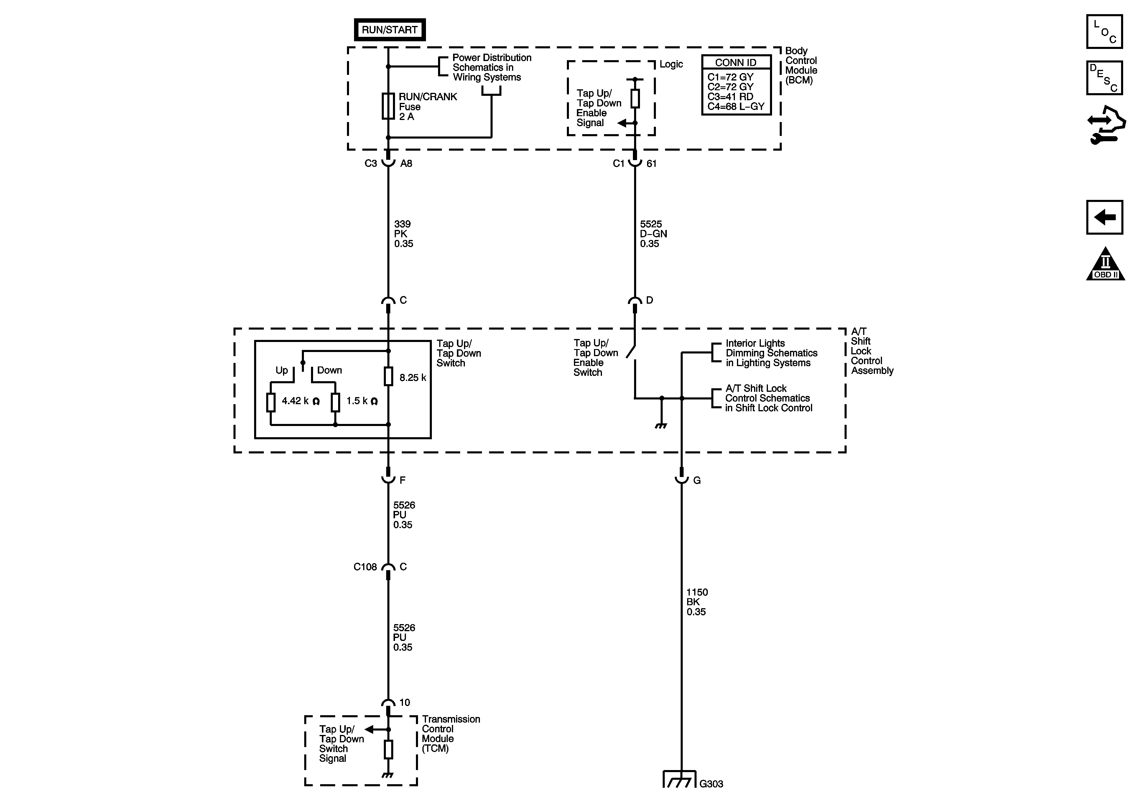
Tap Up/Tap Down Switch
ISS, Pressure Control and VSS
Engine Controls Schematic Icons
G103, G104, and G105
Figure 5:

Tap Up/Tap Down Switch


Object Number: 1627425  Size: FS
Master Electrical Component List
Control Module References
Internal Mode Switch (IMS)
Engine Controls Schematic Icons
Underhood Fuse Block, RUN/CRANK Relay, ABS, IGN 1, INJ, PCM IGN 1, and TRANS Fuses
Seats and Center Console
A/T Shift Lock Control Schematics
G303