GM Service Manual Online
For 1990-2009 cars only
Makes
🢒
GMC_Truck
🢒
2003
🢒
GMC C Sierra - 2WD
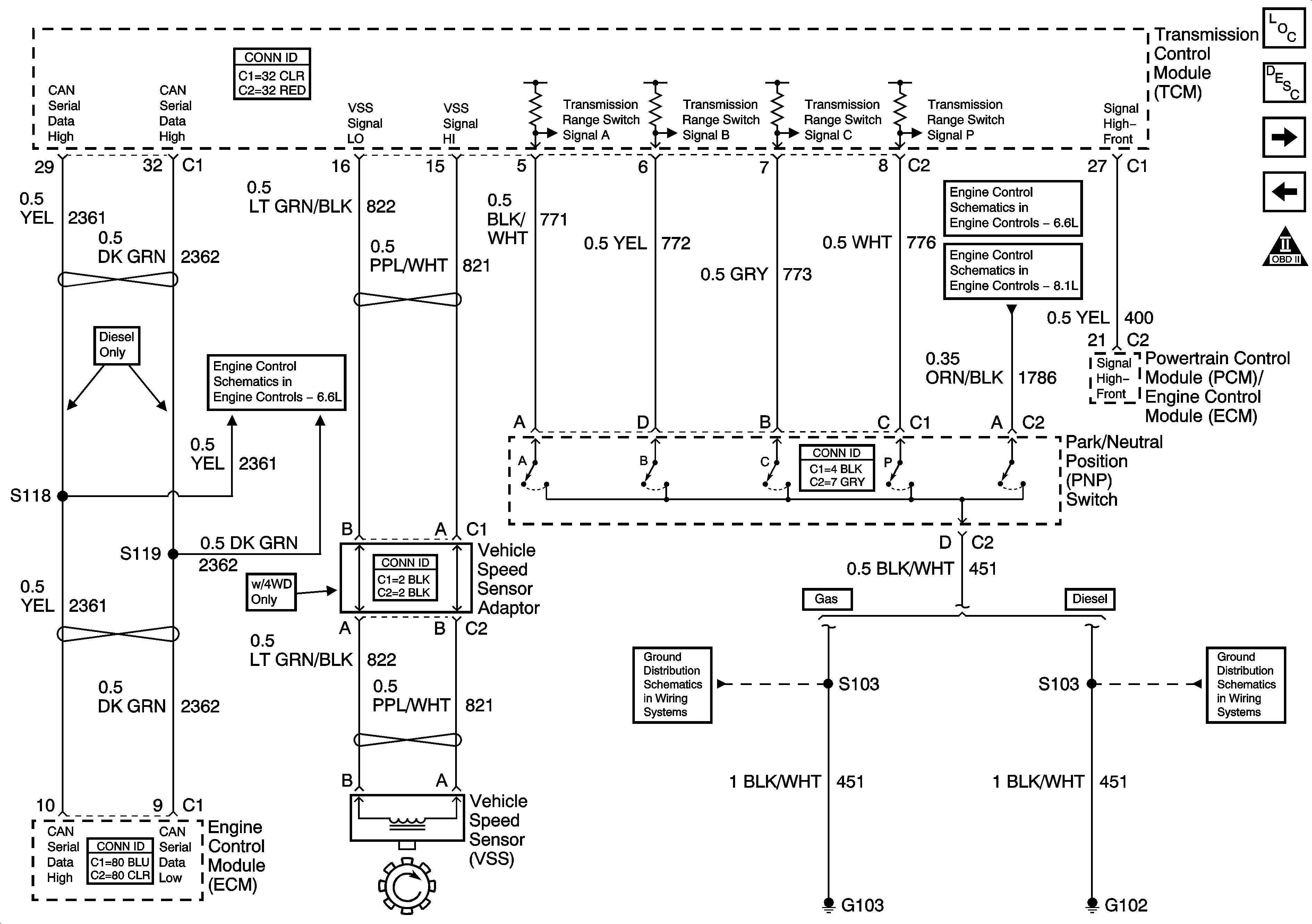
🢒 CAN Serial Data, VSS, and PNP Switch
CAN Serial Data, VSS, and PNP Switch
CAN Serial Data, VSS, and PNP Switch
Master Electrical Component List
Electronic Component Description
Speed Sensors, Trim B and Shift Solenoids
Serial Data, Tow/Haul Switch, and Torque Signals
OBD II Symbol Description Notice
MIL Control and Serial Data
Transmission Controls - A/T
Transmission Controls - A/T
G102, G103-Gas
G102, G103, G108, and G109 - Diesel