GM Service Manual Online
For 1990-2009 cars only
Makes
🢒
GMC_Truck
🢒
2004
🢒
GMC MD Steel Tilt (W Model)
🢒 Off-Road Lighting Control
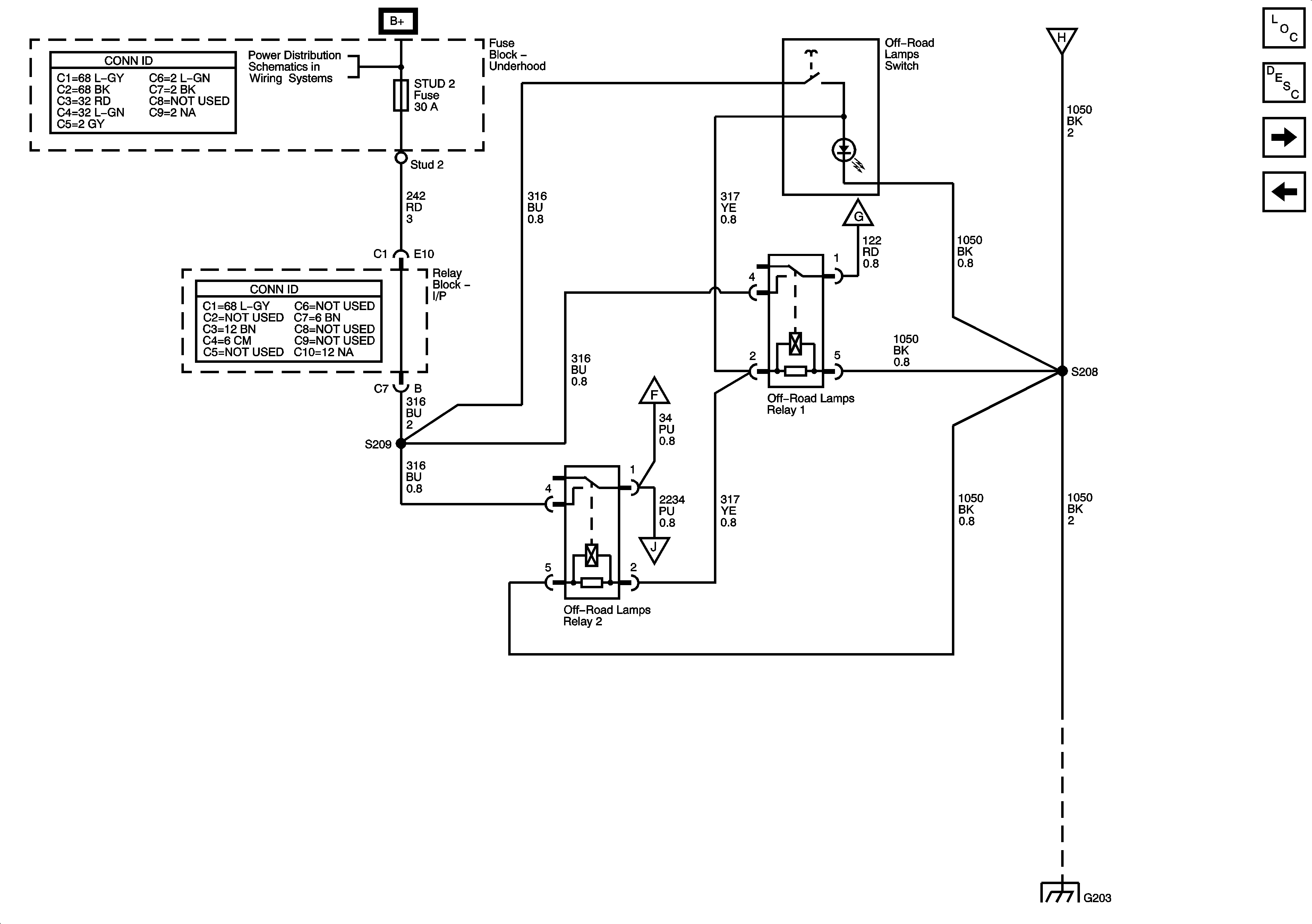
Off-Road Lighting Control
Off-Road Lighting Control
Master Electrical Component List
Exterior Lighting Systems Description and Operation
Off-Road Lights
Stop Lamps
B+Bus
Headlights /Daytime Running Lights (DRL) Schematics
Off-Road Lights
CKT 1050: G203, S302, S303, S351, and S215
Off-Road Lights
Off-Road Lights