GM Service Manual Online
For 1990-2009 cars only
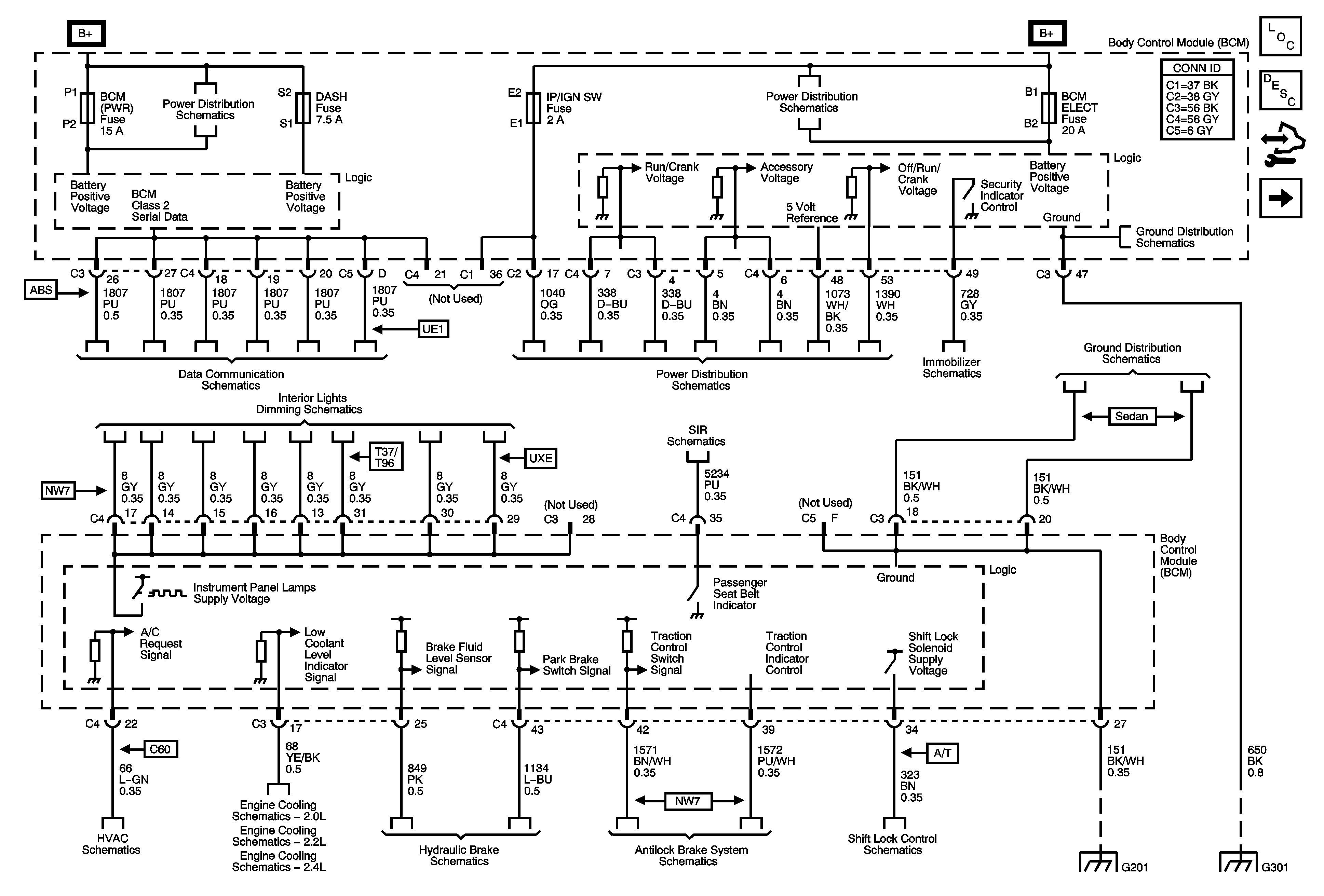
Figure 1:

BCM Power, Ground, and References to Brakes, Lights, Dimming, DLC, HVAC, Shift Lock, and Theft Deterrent


Object Number: 1769353  Size: FS
Master Electrical Component List
Body Control System Description and Operation
Control Module References
References to Lighting - 1 of 2
BCM (PWR), DASH, IP BATT 1, IP BATT 1A, LIGHTER, ONSTAR, PARK PWR OUTLET, PWR WINDOWS, RADIO (BATT 1), RADIO (ACCY), SUNROOF, and WIPER SW Fuses
BCM, ELECT, CLUSTER/AOS, EPS (60A), FUEL PUMP, HVAC, IGN SW, IP BATT 2, RUN (IGN3), and STOP Fuses, RUN and Fuel Pump Relays
G301
Power, Ground, Class 2, and Low Speed GMLAN
Ignition Switch, RUN/CRANK Fuse, RUN/CRANK (IGN1) Relay
Vehicle Theft Deterrent
G201
Turn Signal/Multifunction Switch, Instrument Panel Cluster, I/P Dimmer Switch, Hazard Switch, Fog Lamp Switch, Traction Control Switch, and Radio
Passenger Presence System
Air Recirculation Controls - C60
2.0L
2.2L
2.4L
Brake Warning Schematics
Traction Control, DLC, and Indicators
Shift Lock Control Schematics
G201
G301
Figure 2:

References to Lighting 1 of 2


Object Number: 1769355  Size: FS
Master Electrical Component List
Body Control System Description and Operation
Control Module References
References to Body Rear End, Doors, Horns, and Lighting - 2 of 2
BCM Power, Ground and References to Brakes, Lights, Dimming, DLC, HVAC, Shift Lock, and Theft Deterrent
BCM (PWR), DASH, IP BATT 1, IP BATT 1A, LIGHTER, ONSTAR, PARK PWR OUTLET, PWR WINDOWS, RADIO (BATT 1), RADIO (ACCY), SUNROOF, and WIPER SW Fuses
Parking Lamps
Turn Signal/Multifunction Switch, Instrument Panel Cluster, I/P Dimmer Switch, Hazard Switch, Fog Lamp Switch, Traction Control Switch, and Radio
Headlights - Coupe
Turn/Hazard Lamps
Figure 3:

References to Body Rear End, Doors, Horns, and Lighting 2 of 2


Object Number: 1769359  Size: FS
Master Electrical Component List
Body Control System Description and Operation
Control Module References
References to Rear Defogger and Wiper/Washer
References to Lighting - 1 of 2
Interior Lights Schematics
Outside Rearview Mirror Schematics
Rear Compartment Release Schematics
Horn Schematics
Door Lock Schematics
Fog Light Schematics
Figure 4:

References to Rear Defogger and Wiper/Washer


Object Number: 1769363  Size: FS
Master Electrical Component List
Body Control System Description and Operation
Control Module References
References to Body Rear End, Doors, Horns, and Lighting - 2 of 2
Defogger Schematics
Wiper/Washer Schematics