GM Service Manual Online
For 1990-2009 cars only
Figure 1:

Driver Door Switch Assembly (DDSA) Power, Ground Inputs and Outputs


Object Number: 796659  Size: FS
Master Electrical Component List
Power Door Locks Description and Operation
Driver Door Switch Assembly (DDSA) Internal Details w/ Memory (A45)
Rear Fuse Block- HVAC BLO, DRV MDL, PASS MDL, PWR TT, HTDST LR, HTDST RR, HTDST RF, DIM Fuses
Class 2 Serial Data (3 of 3)
Memory Function Switch
Front Door Dimming
G200
Front Door Dimming
Figure 2:

Driver Door Switch Assembly (DDSA) Internal Details w/Memory (A45)


Object Number: 796661  Size: FS
Master Electrical Component List
Power Door Locks Description and Operation
Driver Door Module (DDM) Power, Ground, Inputs and Outputs (1 of 2)
Driver Door Switch Assembly (DDSA) Power, Ground, Inputs and Outputs
Front Door Dimming
Figure 3:

Driver Door Module (DDM) Power and Ground Input and Outputs 1 of 2


Object Number: 796664  Size: FS
Master Electrical Component List
Power Door Locks Description and Operation
Driver Door Module (DDM) Inputs and Outputs (2 of 2)
Driver Door Switch Assembly (DDSA) Internal Details w/ Memory (A45)
Rear Fuse Block- HVAC BLO, DRV MDL, PASS MDL, PWR TT, HTDST LR, HTDST RR, HTDST RF, DIM Fuses
Rear Fuse Block- PWR WDO Circuit Breaker
Class 2 Serial Data (3 of 3)
G200
Driver Door Switch Assembly (DDSA) Power, Ground, Inputs and Outputs
Front Door Dimming
Figure 4:

Driver Door Module (DDM) Power, Ground Inputs and Outputs 2 of 2


Object Number: 796669  Size: FS
Master Electrical Component List
Power Door Locks Description and Operation
Passenger Front Door Module (PFDM) Power, Ground, Inputs and Outputs (1 of 2)
Driver Door Module (DDM) Power, Ground, Inputs and Outputs (1 of 2)
Left Power Mirror w/ Memory (A45)
Heated Mirrors
Express Folding Mirrors (Japan)
Class 2 Serial Data (1 of 3)
Driver Door Power Door Lock
Left Power Window
Driver Door Power Door Lock
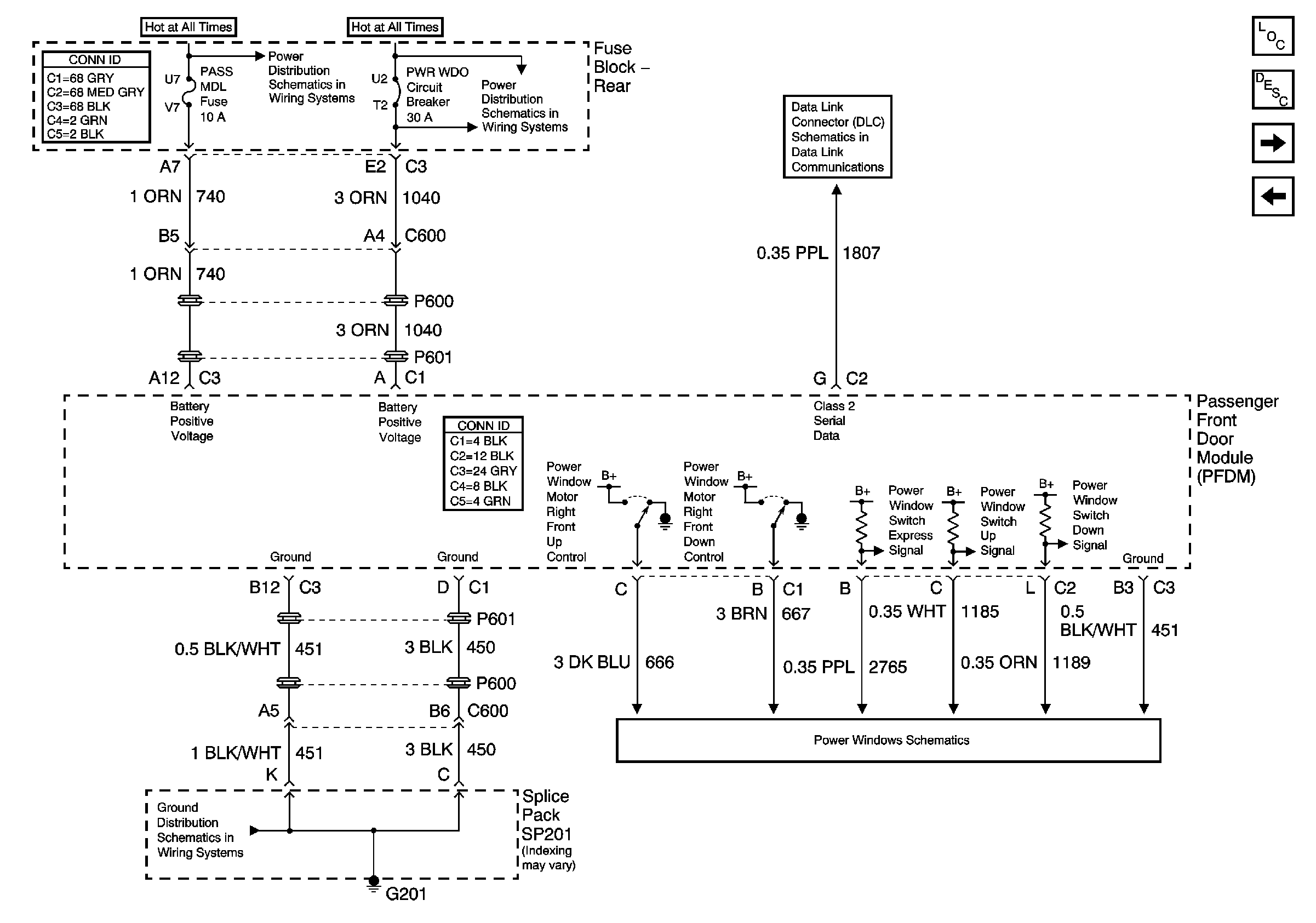
Figure 5:

Passenger Front Door Module (PFDM) Power, Ground Inputs and Outputs 1 of 2


Object Number: 796671  Size: FS
Master Electrical Component List
Power Door Locks Description and Operation
Passenger Front Door Module (PFDM) Inputs and Outputs (2 of 2)
Driver Door Module (DDM) Inputs and Outputs (2 of 2)
Rear Fuse Block- HVAC BLO, DRV MDL, PASS MDL, PWR TT, HTDST LR, HTDST RR, HTDST RF, DIM Fuses
Rear Fuse Block- PWR WDO Circuit Breaker
Class 2 Serial Data (2 of 3)
G201 (1 of 3)
Right Power Window
Figure 6:

Passenger Front Door Module (PFDM) Power, Ground Inputs and Outputs 2 of 2


Object Number: 796675  Size: FS
Master Electrical Component List
Power Door Locks Description and Operation
Left Middle Door Module (LMDM)
Passenger Front Door Module (PFDM) Power, Ground, Inputs and Outputs (1 of 2)
Right Power Mirror w/ Memory (A45)
Heated Mirrors
Express Folding Mirrors (Japan)
Class 2 Serial Data (2 of 3)
Class 2 Serial Data (1 of 3)
Right Front Door Power Door Lock
Figure 7:

Left Middle Door Module (LMDM) Power and Ground Inputs and Outputs (w/V4U)


Object Number: 796678  Size: FS
Master Electrical Component List
Power Door Locks Description and Operation
Right Middle Door Module (RMDM)
Passenger Front Door Module (PFDM) Inputs and Outputs (2 of 2)
Right Rear Door Power Door Lock (w/o B9Q)
Class 2 Serial Data (3 of 3)
Rear Fuse Block- AUDIO AMP, EXPORT LTG/PWR LK Fuses
Rear Fuse Block- PWR WDO Circuit Breaker
Rear Fuse Block- PWR WDO Circuit Breaker
Power Door Lock Middle Door Release (w/V4U) (1 of 2)
G302 (3 of 3)
G302 (3 of 3)
G300, G303, G304, G306
G302 (2 of 3)
Figure 8:

Right Middle Door Module (RMDM) Power, Ground Inputs and Outputs (w/V4U)


Object Number: 796680  Size: FS
Master Electrical Component List
Power Door Locks Description and Operation
Left Rear Door Module
Left Middle Door Module (LMDM)
Class 2 Serial Data (2 of 3)
Rear Fuse Block- AUDIO AMP, EXPORT LTG/PWR LK Fuses
Rear Fuse Block- AUDIO AMP, EXPORT LTG/PWR LK Fuses
Rear Fuse Block- PWR WDO Circuit Breaker
Rear Fuse Block- PWR WDO Circuit Breaker
G302 (3 of 3)
Right Rear Door Power Door Lock (w/o B9Q)
G302 (3 of 3)
G201 (3 of 3)
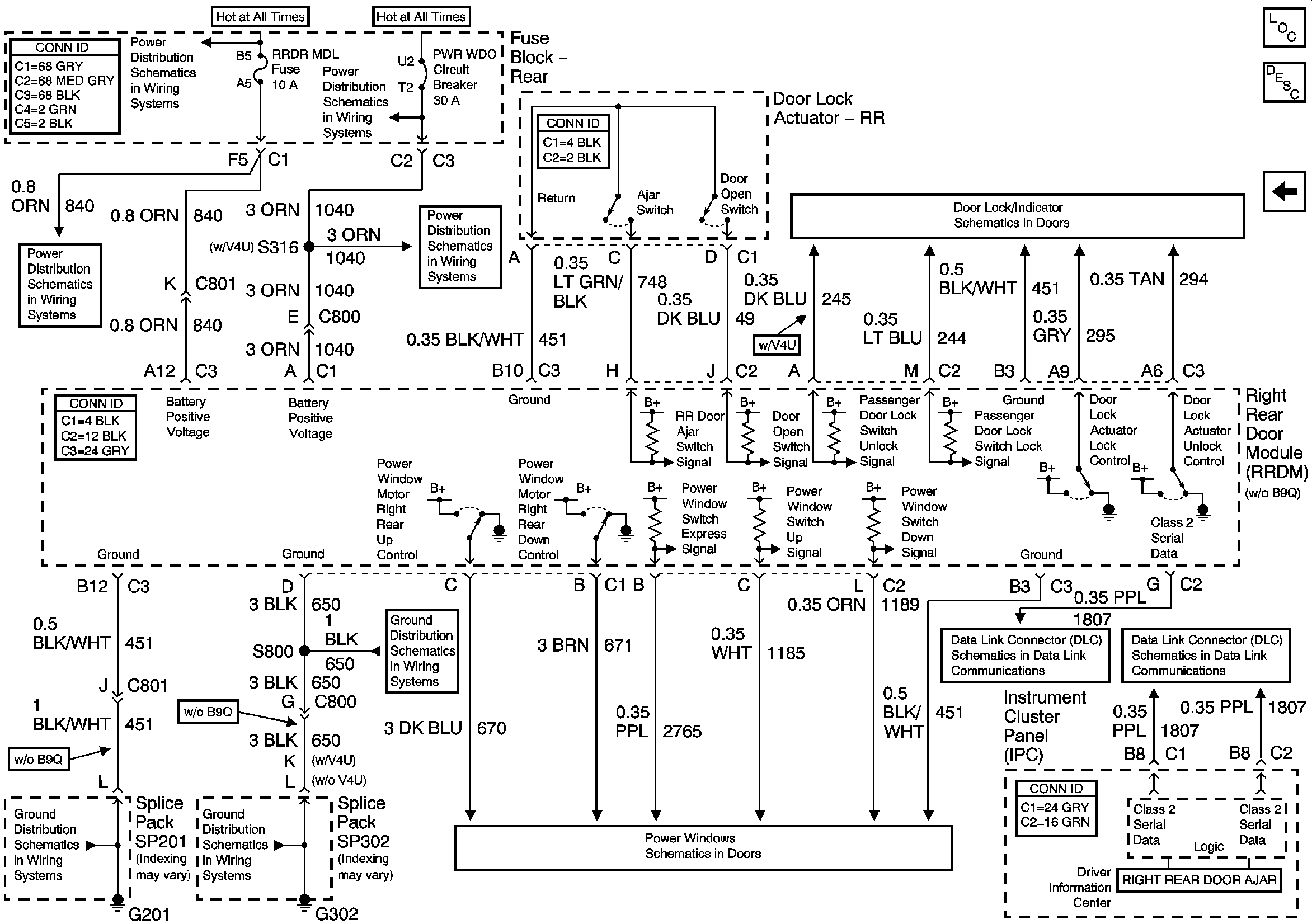
Figure 9:

Left Rear Door Module (LRDM) Power, Ground Inputs and Outputs


Object Number: 796681  Size: FS
Master Electrical Component List
Power Door Locks Description and Operation
Right Rear Door Module (RRDM)
Right Middle Door Module (RMDM)
Left Rear Door Power Door Lock
Rear Fuse Block- PWR WDO Circuit Breaker
Rear Fuse Block- PWR WDO Circuit Breaker
Rear Fuse Block- RR BLO, RRDR MDL, HVAC BAT, STOP LP, IGN SW, TSIG/HAZ Fuse
Rear Fuse Block Battery Voltage
G302 (1 of 3)
G302 (1 of 3)
Left Power Window
Class 2 Serial Data (1 of 3)
Class 2 Serial Data (3 of 3)
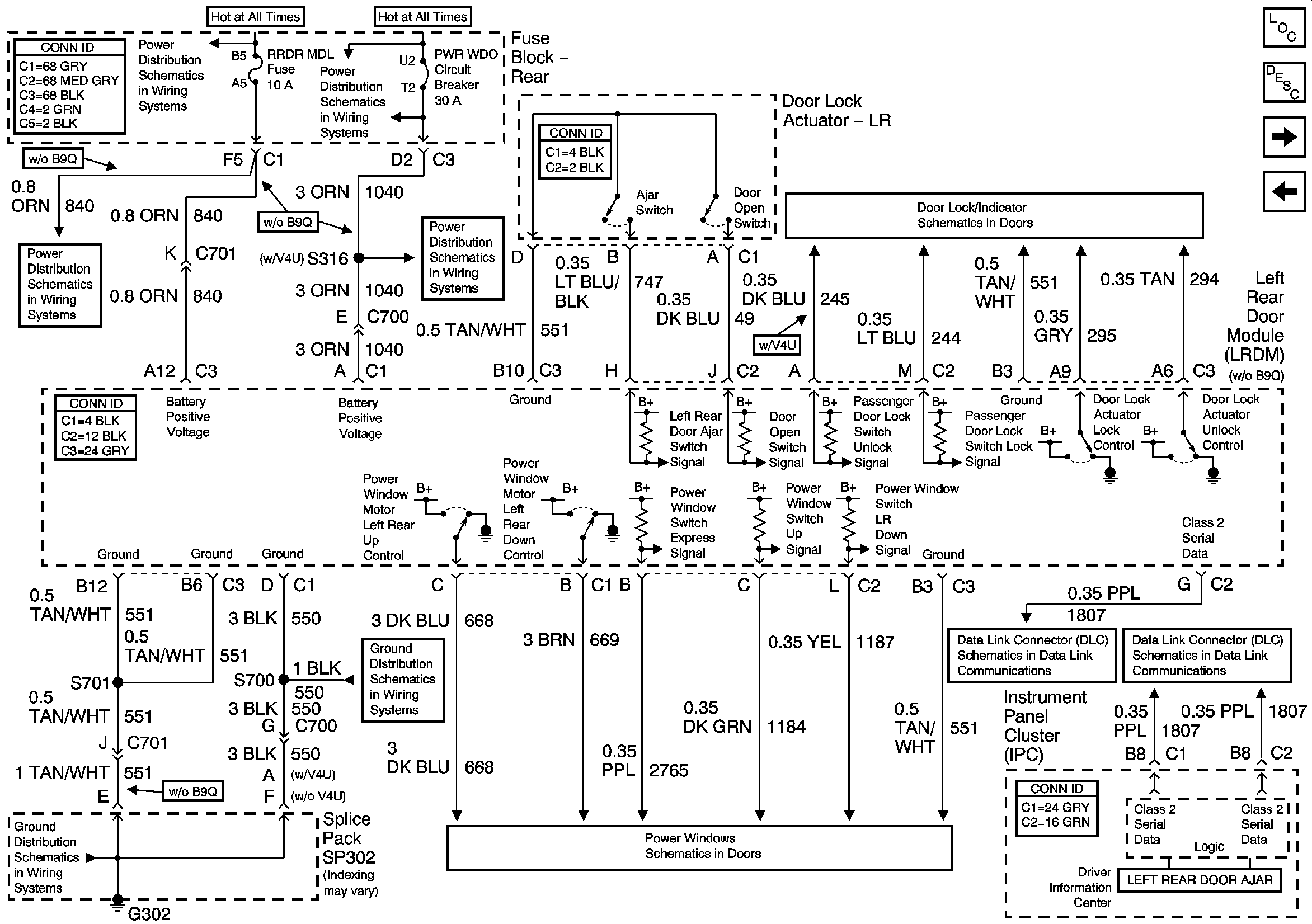
Figure 10:

Right Rear Door Module (RRDM) Power, Ground Inputs and Outputs


Object Number: 796682  Size: FS
Master Electrical Component List
Power Door Locks Description and Operation
Left Rear Door Module
Left Rear Door Power Door Lock
Class 2 Serial Data (1 of 3)
Class 2 Serial Data (2 of 3)
Right Power Window
G302 (1 of 3)
G201 (1 of 3)
G302 (1 of 3)
Rear Fuse Block- PWR WDO Circuit Breaker
Rear Fuse Block- RR BLO, RRDR MDL, HVAC BAT, STOP LP, IGN SW, TSIG/HAZ Fuse
Rear Fuse Block Battery Voltage
Rear Fuse Block- PWR WDO Circuit Breaker