GM Service Manual Online
For 1990-2009 cars only
Figure 1:

Driver Door Switch Assembly (DDSA) Power, Ground Inputs and Outputs


Object Number: 1412358  Size: FS
Master Electrical Component List
Power Door Locks Description and Operation
Driver Door Switch Assembly (DDSA) Internal Details w/ Memory (A45)
HVAC BLO, DRV MDL, PASS MDL, PWR TT, HTDST LR, HTDST RR, HTDST RF, and DIM Fuses
Class 2 Serial Data (3 of 3)
Memory/Personalization Function Switch (A45)
Front Door Dimming
G200
Front Door Dimming
Figure 2:

Driver Door Switch Assembly (DDSA) Internal Details w/Memory (A45)


Object Number: 1412361  Size: FS
Master Electrical Component List
Power Door Locks Description and Operation
Driver Door Module (DDM) Power, Ground, Inputs and Outputs - 1 of 2
Driver Door Switch Assembly (DDSA) Power, Ground, Inputs and Outputs
Front Door Dimming
Figure 3:

Driver Door Module (DDM) Power and Ground Input and Outputs - 1 of 2


Object Number: 1412365  Size: FS
Master Electrical Component List
Power Door Locks Description and Operation
Driver Door Module (DDM) Inputs and Outputs - 2 of 2
Driver Door Switch Assembly (DDSA) Internal Details w/ Memory (A45)
HVAC BLO, DRV MDL, PASS MDL, PWR TT, HTDST LR, HTDST RR, HTDST RF, and DIM Fuses
PWR WDO Circuit Breaker
Class 2 Serial Data (3 of 3)
G200
Driver Door Switch Assembly (DDSA) Internal Details w/ Memory (A45)
Front Door Dimming
Figure 4:

Driver Door Module (DDM) Power, Ground Inputs and Outputs - 2 of 2


Object Number: 1412367  Size: FS
Master Electrical Component List
Power Door Locks Description and Operation
Front Passenger Door Module (FPDM) Power, Ground, Inputs and Outputs - 1 of 2
Driver Door Module (DDM) Power, Ground, Inputs and Outputs - 1 of 2
Outside Mirrors
Left Power Mirror w/ Memory (A45)
Heated Mirrors
Express Folding Mirrors (Japan)
Class 2 Serial Data (3 of 3)
Class 2 Serial Data (1 of 3)
Driver Door Power Door Lock
Left Power Windows
Driver Door Power Door Lock
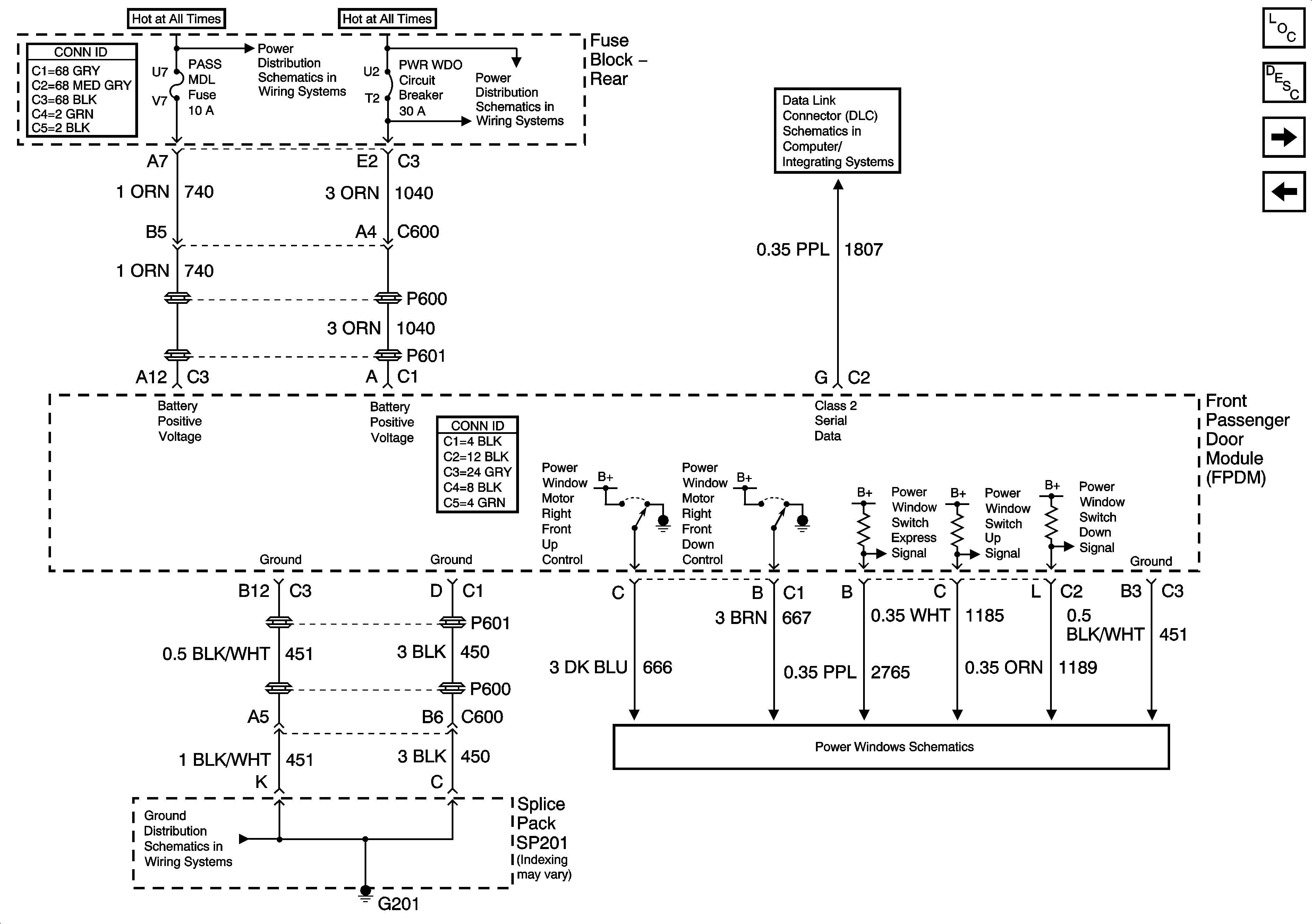
Figure 5:

Front Passenger Door Module (FPDM) Power, Ground Inputs and Outputs - 1 of 2


Object Number: 1412373  Size: FS
Master Electrical Component List
Power Door Locks Description and Operation
Front Passenger Door Module (FPDM) Power, Ground, Inputs and Outputs - 2 of 2
Driver Door Module (DDM) Inputs and Outputs - 2 of 2
HVAC BLO, DRV MDL, PASS MDL, PWR TT, HTDST LR, HTDST RR, HTDST RF, and DIM Fuses
PWR WDO Circuit Breaker
Class 2 Serial Data (2 of 3)
G201 - 1 of 3
Right Power Windows
Figure 6:

Front Passenger Door Module (FPDM) Power, Ground Inputs and Outputs - 2 of 2


Object Number: 1412399  Size: FS
Master Electrical Component List
Power Door Locks Description and Operation
Left Middle Door Module (LMDM) Power and Ground Inputs and Outputs (V4U)
Front Passenger Door Module (FPDM) Power, Ground, Inputs and Outputs - 1 of 2
Right Power Mirror w/ Memory (A45)
Heated Mirrors
Express Folding Mirrors (Japan)
Class 2 Serial Data (2 of 3)
Class 2 Serial Data (1 of 3)
Right Front Door Power Door Lock
Figure 7:

Left Middle Door Module (LMDM) Power and Ground Inputs and Outputs (V4U)


Object Number: 1412404  Size: FS
Master Electrical Component List
Power Door Locks Description and Operation
Right Middle Door Module (RMDM) Power and Grounds Inputs and Outputs (V4U)
Front Passenger Door Module (FPDM) Power, Ground, Inputs and Outputs - 2 of 2
PWR WDO Circuit Breaker
PWR WDO Circuit Breaker
Rear Fuse Block Battery Voltage
AUDIO AMP and EXPORT LTG/PWR LK Fuses
Class 2 Serial Data (3 of 3)
Left Middle Door Power Door Lock (V4U)
Power Door Locks Middle Door Release (V4U) - 1 of 2
G302 - 3 of 3
G302 - 3 of 3
G302 - 2 of 3
G302 - 2 of 3
Figure 8:

Right Middle Door Module (RMDM) Power, Ground Inputs and Outputs (V4U)


Object Number: 1412409  Size: FS
Master Electrical Component List
Power Door Locks Description and Operation
Left Rear Door Module (LRDM) Power and Ground Inputs and Outputs
Left Middle Door Module (LMDM) Power and Ground Inputs and Outputs (V4U)
Power Door Locks Middle Door Release (V4U) - 2 of 2
PWR WDO Circuit Breaker
PWR WDO Circuit Breaker
AUDIO AMP and EXPORT LTG/PWR LK Fuses
Rear Fuse Block Battery Voltage
Class 2 Serial Data (2 of 3)
G302 - 3 of 3
Right Middle Door Power Door Lock (V4U)
G302 - 3 of 3
G201 - 3 of 3
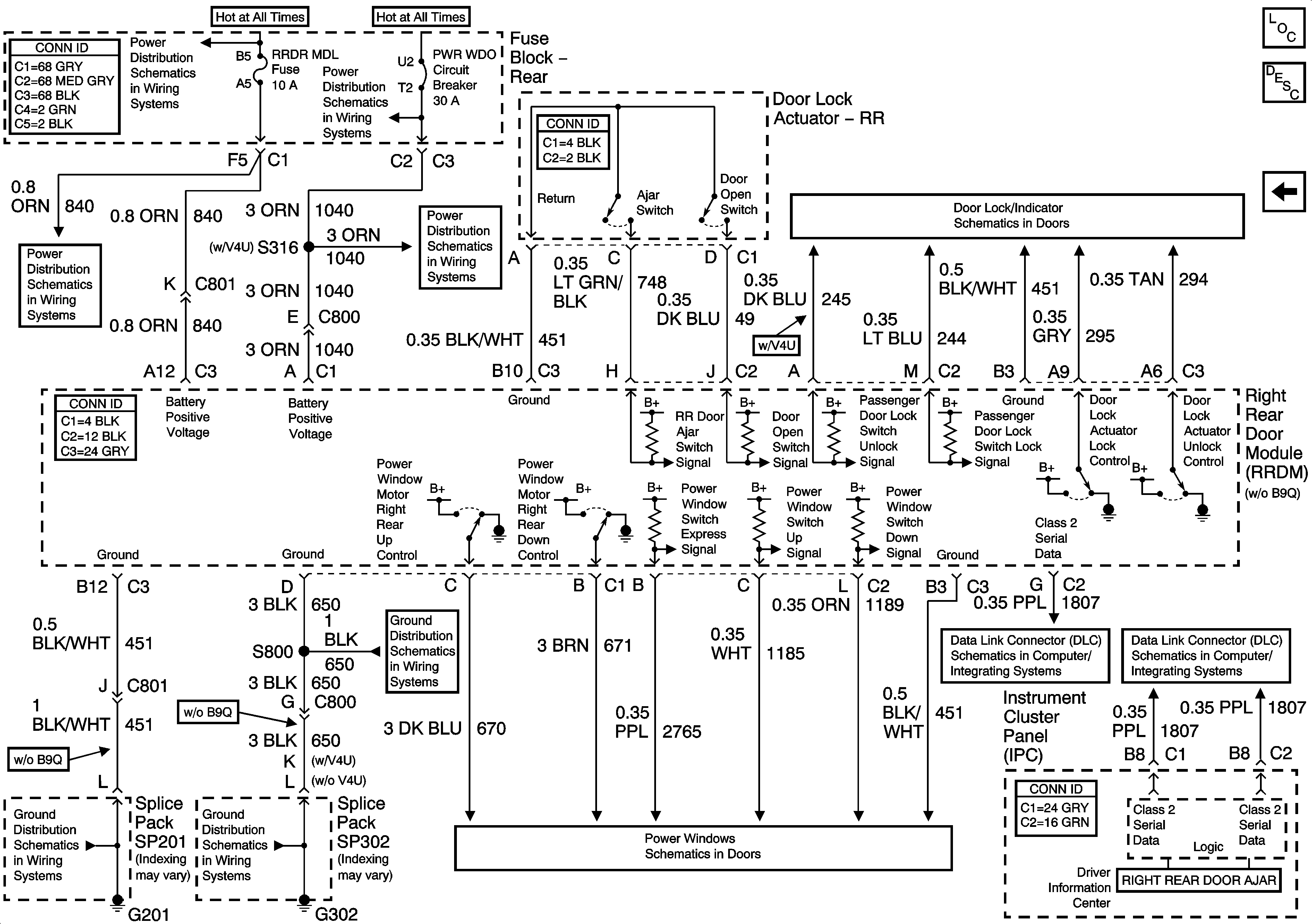
Figure 9:

Left Rear Door Module (LRDM) Power, Ground Inputs and Outputs


Object Number: 1412411  Size: FS
Master Electrical Component List
Power Door Locks Description and Operation
Right Rear Door Module (RRDM) Power and Grounds Inputs and Outputs
Right Middle Door Module (RMDM) Power and Grounds Inputs and Outputs (V4U)
RR BLO, RRDR MDL, HVAC BAT, STOP LP, IGN SW, and TSIG/HAZ Fuses
Rear Fuse Block Battery Voltage
PWR WDO Circuit Breaker
PWR WDO Circuit Breaker
Left Rear Door Power Door Lock
G302 - 3 of 3
Class 2 Serial Data (3 of 3)
Class 2 Serial Data (1 of 3)
G302 - 1 of 3
G302 - 3 of 3
Rear Power Windows
Figure 10:

Right Rear Door Module (RRDM) Power, Ground Inputs and Outputs


Object Number: 1412412  Size: FS
Master Electrical Component List
Power Door Locks Description and Operation
Left Rear Door Module (LRDM) Power and Ground Inputs and Outputs
RR BLO, RRDR MDL, HVAC BAT, STOP LP, IGN SW, and TSIG/HAZ Fuses
Rear Fuse Block Battery Voltage
PWR WDO Circuit Breaker
PWR WDO Circuit Breaker
Right Rear Door Power Door Lock (w/o B9Q)
Class 2 Serial Data (2 of 3)
Class 2 Serial Data (1 of 3)
G201 - 1 of 3
G302 - 1 of 3
G302 - 1 of 3
Rear Power Windows