GM Service Manual Online
For 1990-2009 cars only
Makes
🢒
Chevrolet
🢒
2000
🢒
Blazer - 4WD - RHD
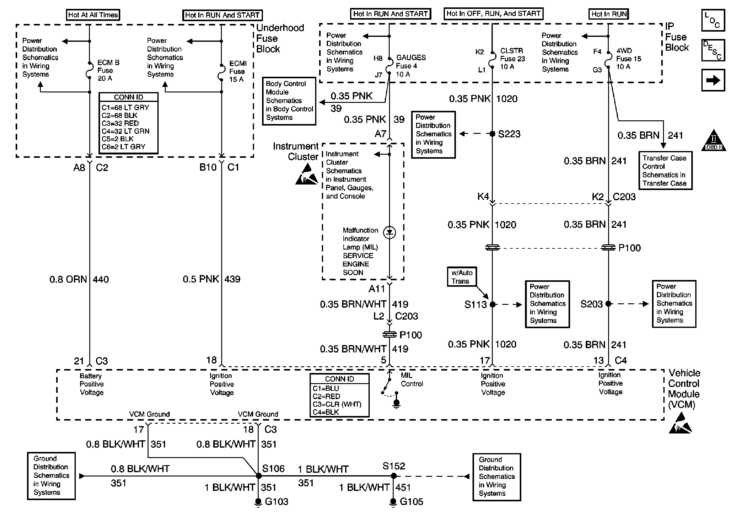
🢒 Power, Ground, MIL and VCM
Power, Ground, MIL and VCM
Power, Ground, MIL and VCM
Engine Controls Components
Vehicle Control Module Description
Data Link Connector (DLC)
OBD II Symbol Description Notice
B+ Bus Bar
ECM I Fuse
Ign START, RUN and ACC Bus Bar
Ign RUN and START Bus Bar
Power and Grounding Connector End Views
Power and Ground
Handling ESD Sensitive Parts Notice
Data Link Connector (DLC), VCM and Engine Oil Pressure Gauge Sensor
CLSTR Fuse
Power, Transfer Case Shift Control Module, and Encoder Motor
CLSTR Fuse
4WD and HVAC I Fuses
VCM Connector End Views
G103 and G105
Handling ESD Sensitive Parts Notice
G103 and G105