GM Service Manual Online
For 1990-2009 cars only
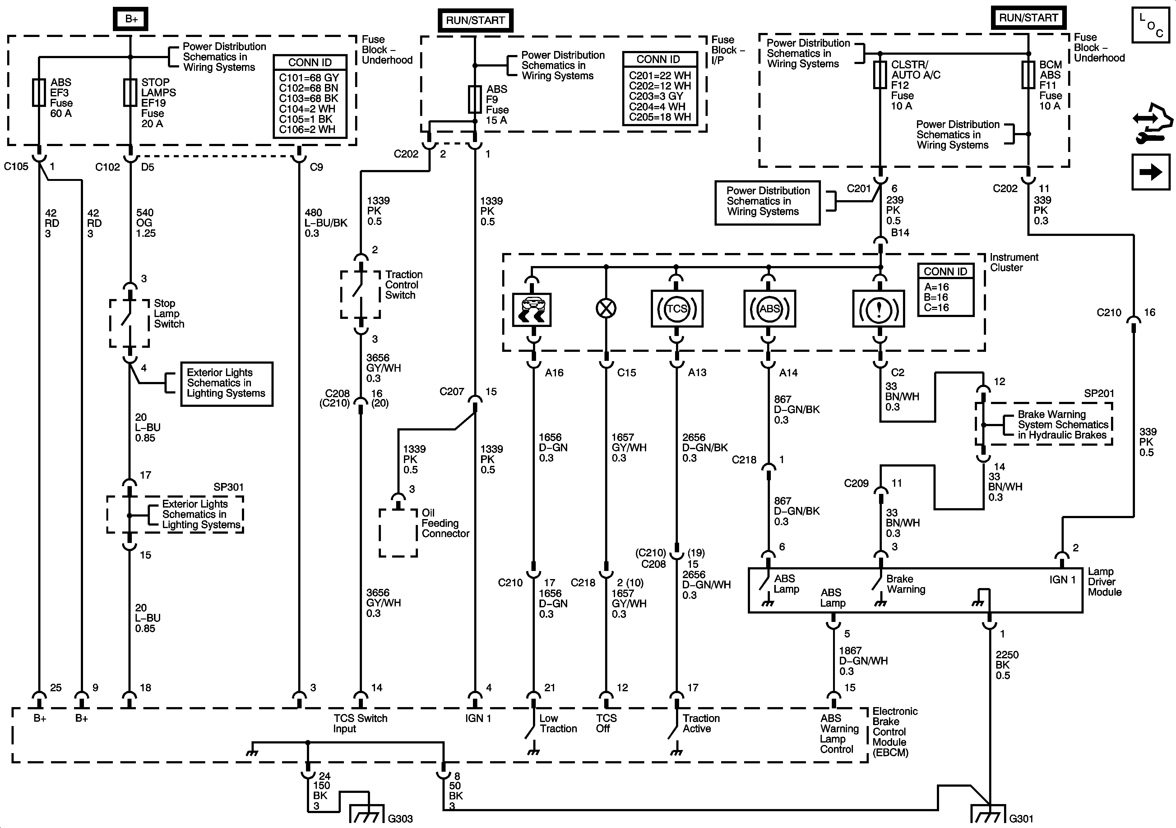
Figure 1:

EBCM, Power, Ground, Warning Lamps, Stop Lamp Switch, Traction Control Switch


Object Number: 1672530  Size: FS
Master Electrical Component List
Wheel Speed Sensors
STOP LAMPS, HI BEAM PASSING, ECM Fuses
WPR, TCM BTSI, BCM ABS, CLSTR AUTO A/C, WSWA Fuses
A/C, IP BATT Fuses, I/P Fuse Block, RADIO, CRUISE, AUTO A/C CLSTR, DLC Fuses
IGN 2 Fuse, Ignition Switch, I/P Fuse Block - AUTO A/C BCM, HVAC EPS, TPMS, ABS, HTD MIR FusesIGN 2 Fuse, Ignition Switch, I/P Fuse Block - AUTO A/C BCM, HVAC EPS, TPMS, ABS, HTD MIR Fuses
A/C, IP BATT Fuses, I/P Fuse Block, RADIO, CRUISE, AUTO A/C CLSTR, DLC Fuses
Stop Lamps
Brake Warning System Schematics
Stop Lamps
G303
G301
Figure 2:

Wheel Speed Sensors


Object Number: 1672531  Size: FS
Master Electrical Component List
Serial Data, CAN Resistor, Oil Feeding Connector
EBCM, Power, Ground, Indicator Lamps, Stop Lamp Switch, Traction Control Switch
Figure 3:

Serial Data, CAN Resistor, Oil Feeding Connector


Object Number: 1692691  Size: FS
Master Electrical Component List
Wheel Speed Sensors
DLC Schematics
G101
G101