GM Service Manual Online
For 1990-2009 cars only
Makes
🢒
Chevrolet
🢒
2006
🢒
Kodiak C-Series (Conventional) C4/C5
🢒
Brakes
🢒
Antilock Brake System
🢒 Antilock Brake System Schematics
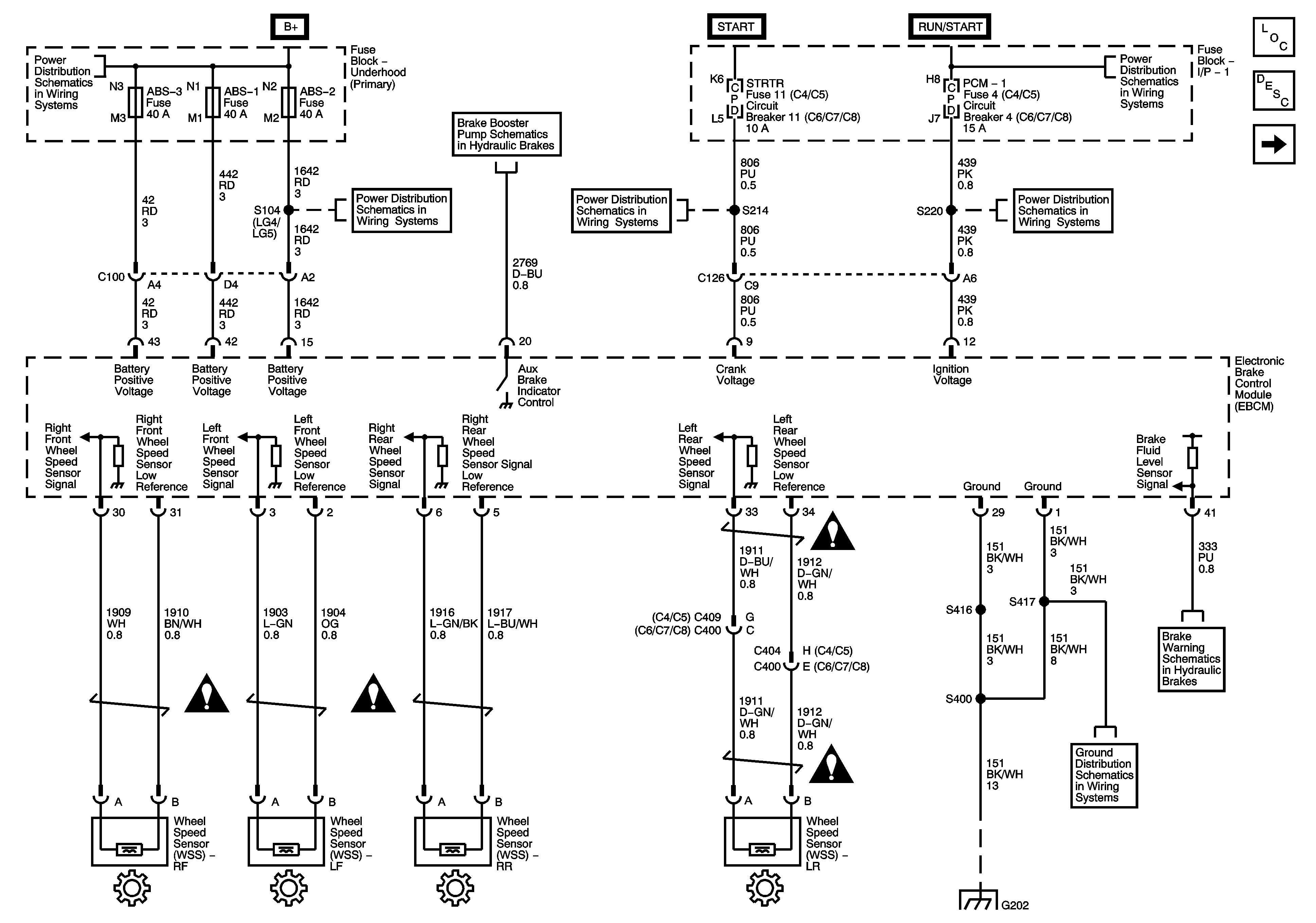
Figure
1:
Module Power, Ground, and Wheel Speed Sensors
Master Electrical Component List
ABS Description and Operation
Serial Data, Traction Control and Stop Lamp Switches
Batteries - LG4/LG5 and B+ Bus
ABS-1, ABS-2, ABS-3, E/A PUMP, and HORN Fuses/Circuit Breakers
Brake Warning Indicators
STRTR Fuse/Circuit Breaker
Ignition Switch - OFF/RUN/START, RUN/START, and START Bus Bars
ENGINE and PCM-1 Fuses/Circuit Breakers
Ignition Switch - OFF/RUN/START, RUN/START, and START Bus Bars
Antilock Brake System Schematic Icons
Antilock Brake System Schematic Icons
Antilock Brake System Schematic Icons
Antilock Brake System Schematic Icons
G203 - 1 of 4
G203 - 1 of 4
Brake Warning Indicators
Figure
2:
Serial Data, Traction Control and Stop Lamp Switches
Master Electrical Component List
ABS Description and Operation
Module Power, Ground, and Wheel Speed Sensors
Ignition Switch - OFF/RUN/START, RUN/START, and START Bus Bars
Ignition Switch - RUN and ACC/RUN Bus Bars and IGN 3 Fuse
AIRBAG, GAUGES, LT REAR TURN/STOP, and RT REAR TURN/STOP Fuses/Circuit Breakers
AXL/4WD, BRK, HTR/AC, and HYD/AIR BRK Fuses/Circuit Breakers
AXL/4WD, BRK, HTR/AC, and HYD/AIR BRK Fuses/Circuit Breakers
Splice Pack SP203
Engine Exhaust Brake Schematics
G101 - 2 of 2