GM Service Manual Online
For 1990-2009 cars only
Figure 1:

Cell 11: Fuse Block (1 of 6)


Object Number: 357014  Size: FS
Power and Grounding Components
Cell 11: Fuse Block (2 of 6)
Handling ESD Sensitive Parts Notice
Handling ESD Sensitive Parts Notice
Power Distribution Schematics
Radio/Audio System Schematics
Audible Warnings Schematics
Data Link Connector Schematics
Headlights/Daytime Running Lights (DRL) Schematics
Interior Lights Schematics
Figure 2:

Cell 11: Fuse Block (2 of 6)


Object Number: 357033  Size: FS
Power and Grounding Components
Cell 11: Fuse Block (3 of 6)
Cell 11: Fuse Block (1 of 6)
Power Distribution Schematics
Power Distribution Schematics
Power Distribution Schematics
Headlights/Daytime Running Lights (DRL) Schematics
Exterior Lights Schematics
Exterior Lights Schematics
Headlights/Daytime Running Lights (DRL) Schematics
Headlights/Daytime Running Lights (DRL) Schematics
Headlights/Daytime Running Lights (DRL) Schematics
Horn Schematics
Outside Rearview Mirror Schematics
Radio/Audio System Schematics
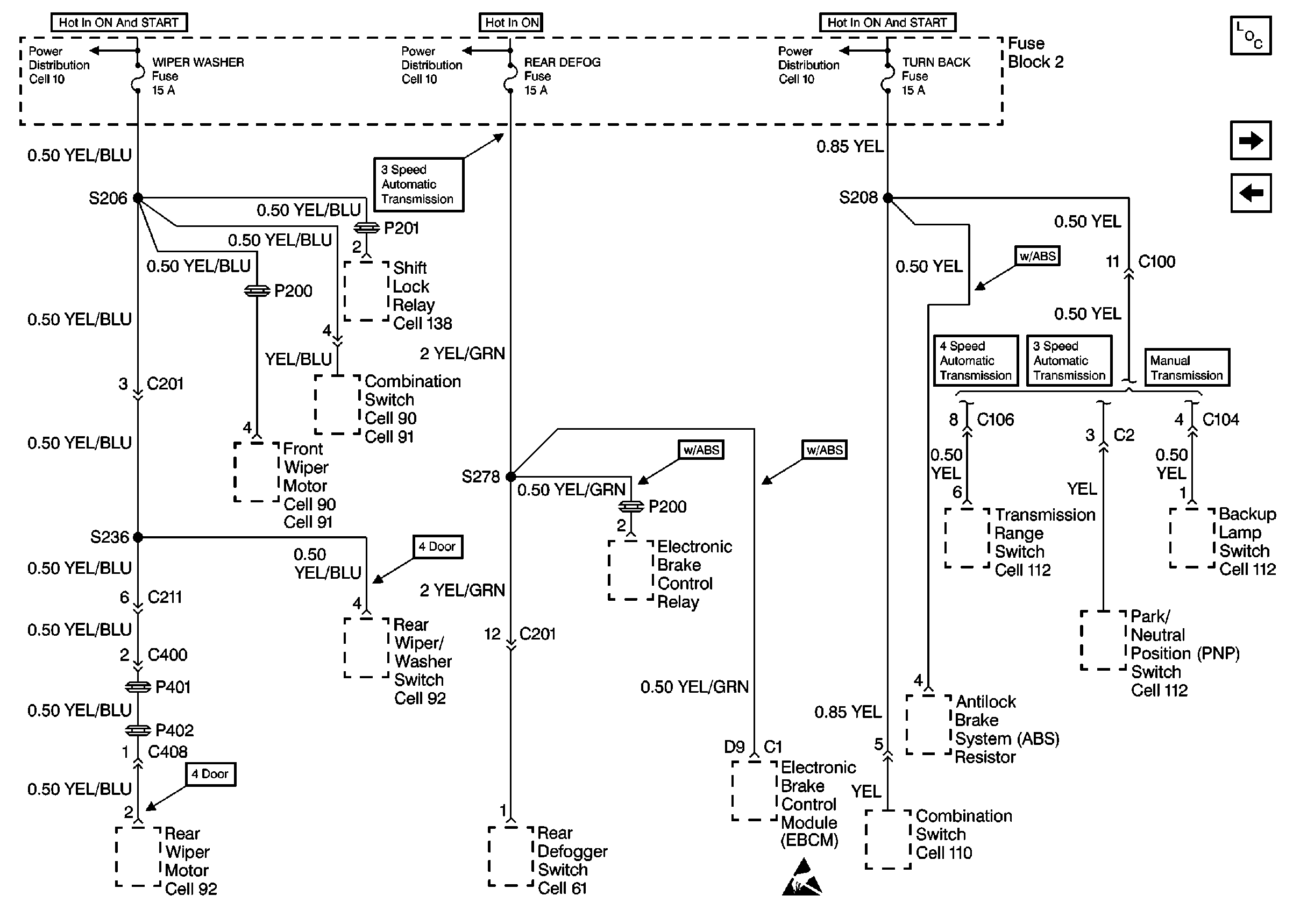
Figure 3:

Cell 11: Fuse Block (3 of 6)


Object Number: 357036  Size: FS
Power and Grounding Components
Cell 11: Fuse Block (4 of 6)
Cell 11: Fuse Block (2 of 6)
Handling ESD Sensitive Parts Notice
Power Distribution Schematics
Power Distribution Schematics
Power Distribution Schematics
Column/Ignition Lock Schematics
Wiper/Washer System (Standard) Schematics
Wiper/Washer System (Standard) Schematics
Wiper/Washer System (Rear) Schematics
Wiper/Washer System (Rear) Schematics
Exterior Lights Schematics
Backup Lamp Schematics
Backup Lamp Schematics
Backup Lamp Schematics
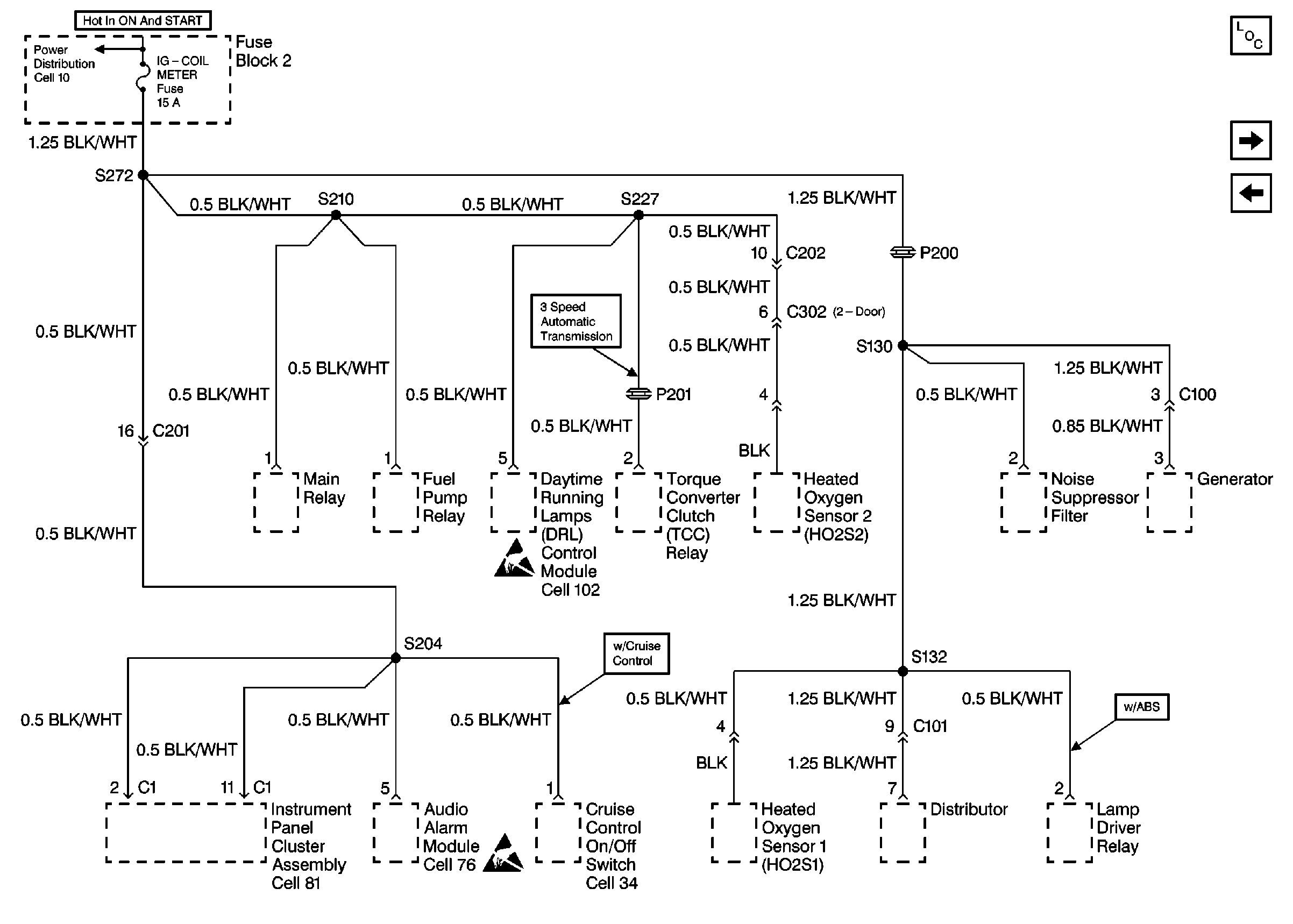
Figure 4:

Cell 11: Fuse Block (4 of 6)


Object Number: 357037  Size: FS
Power and Grounding Components
Cell 11: Fuse Block (5 of 6)
Cell 11: Fuse Block (3 of 6)
Power Distribution Schematics
Power Distribution Schematics
Heater Blower Controls Schematics
HVAC Compressor/Condenser Fan Control Schematics
HVAC Compressor/Condenser Fan Control Schematics
HVAC Compressor/Condenser Fan Control Schematics
Figure 5:

Cell 11: Fuse Block (5 of 6)


Object Number: 357039  Size: FS
Power and Grounding Components
Cell 11: Fuse Block (6 of 6)
Cell 11: Fuse Block (4 of 6)
Handling ESD Sensitive Parts Notice
Handling ESD Sensitive Parts Notice
Power Distribution Schematics
Instrument Cluster: Analog Schematics
Cruise Control Schematics
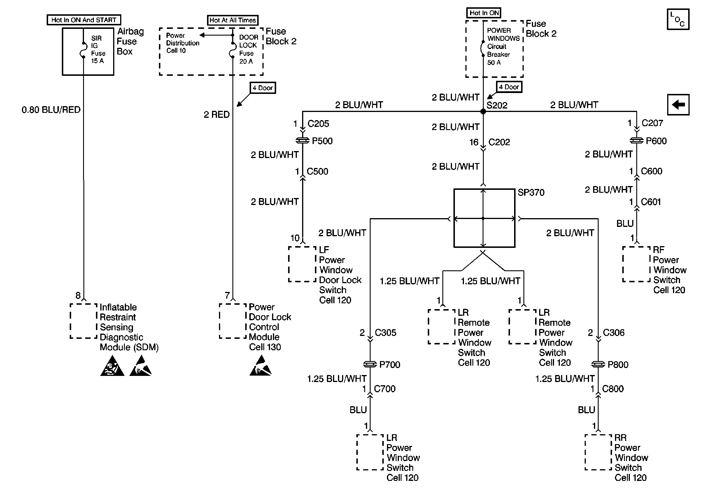
Figure 6:

Cell 11: Fuse Block (6 of 6)


Object Number: 357040  Size: FS
Power and Grounding Components
Cell 11: Fuse Block (5 of 6)
Handling ESD Sensitive Parts Notice
Handling ESD Sensitive Parts Notice
SIR Handling Caution
Power Distribution Schematics
Power Window Schematics
Power Window Schematics
Power Window Schematics
Power Window Schematics
Power Window Schematics
Power Window Schematics