GM Service Manual Online
For 1990-2009 cars only
Makes
🢒
Isuzu
🢒
2005
🢒
Isuzu MD F-Series
🢒
Vehicle Control Systems
🢒
Vehicle DTC Information
🢒 Antilock Brake System Schematics
Figure
1:
Electronic Brake Control Module (EBCM), Power Brake (P/B) Booster Pump Motor, Relays and Switches
Master Electrical Component List
ABS Description and Operation
Diagnostic System Check - Fuel Fired Heater
Battery Supply and B+ Bus
Battery Supply and B+ Bus
Battery Supply and B+ Bus
Battery Supply and B+ Bus
Fuse Block 1: Fuse 5 and Fuse Block - I/P - 1: Circuit Breakers 5, 9 - 1 of 2 and 10
Fuse Block 1: Fuse 5 and Fuse Block - I/P - 1: Circuit Breakers 5, 9 - 1 of 2 and 10
Grounds G100, G101, G102, G103, G107, G108, G114, G208, G209, G210, G214, G501, G502, G601 and G602 and Splices S103, S109, S152 and S402
Grounds G410 and G411 and Splices S101, S105 and S107
Splices S302 and S303
Starting
Engine Exhaust Brake Electrical Schematics
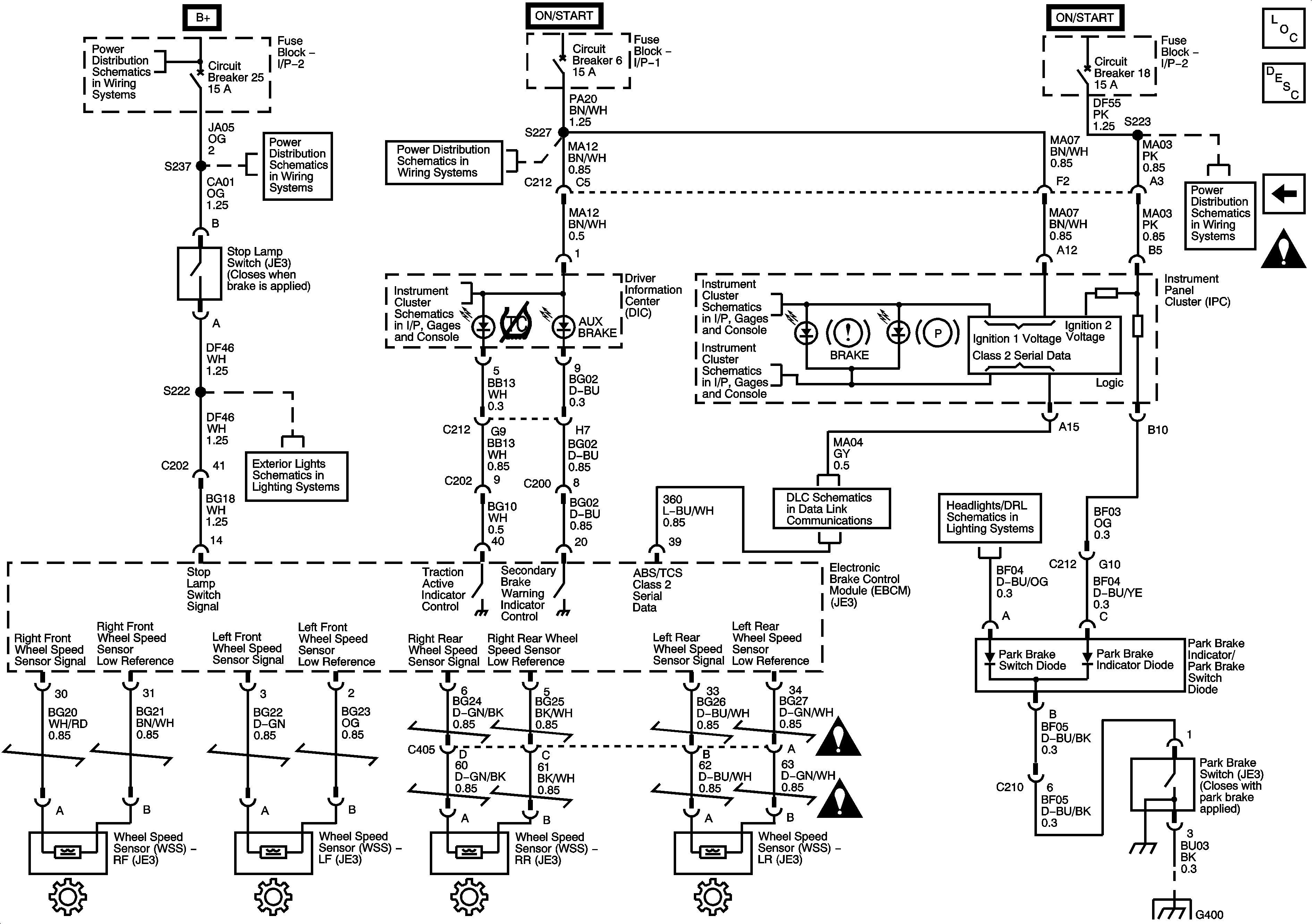
Figure
2:
Driver Information Center (DIC), Electronic Brake Control Module (EBCM), Instrument Panel Cluster (IPC), Park Brake and Stop Lamp Switches and Wheel Speed Sensors (WSS)
Master Electrical Component List
ABS Description and Operation
Electronic Brake Control Module (EBCM), Power Brake (P/B) Booster Pump Motor, Relays and Switches
Antilock Brake System Schematic Icons
Fuse Block 2: Fuses 9, 11, 12, 13 and 14, Fuse Block - I/P - 1: Circuit Breaker 11 and Fuse Block - I/P - 2: Circuit Breakers 25 and 26
Fuse Block - I/P - 1: Circuit Breaker 6
Fuse Block 1: Fuses 6 and 7, Fuse Block 2: Fuse 8 and Fuse Block - I/P - 2: Circuit Breake
Fuse Block 2: Fuses 9, 11, 12, 13 and 14, Fuse Block - I/P - 1: Circuit Breaker 11 and Fuse Block - I/P - 2: Circuit Breakers 25 and 26
Fuse Block 2: Fuses 9, 11, 12, 13 and 14, Fuse Block - I/P - 1: Circuit Breaker 11 and Fuse Block - I/P - 2: Circuit Breakers 25 and 26
Fuse Block - I/P - 1: Circuit Breaker 6
Driver Information Center (DIC)
Indicators and Illumination
Indicators and Illumination
Fuse Block 1: Fuses 6 and 7, Fuse Block 2: Fuse 8 and Fuse Block - I/P - 2: Circuit Breake
Controller Area Network (CAN) Connector and Data Link Connector (DLC)
2 of 2
Stop Lamps
Antilock Brake System Schematic Icons
Antilock Brake System Schematic Icons
Splice S358 and Splice Pack SP212