GM Service Manual Online
For 1990-2009 cars only
Makes
🢒
Isuzu
🢒
2007
🢒
Isuzu MD F-Series
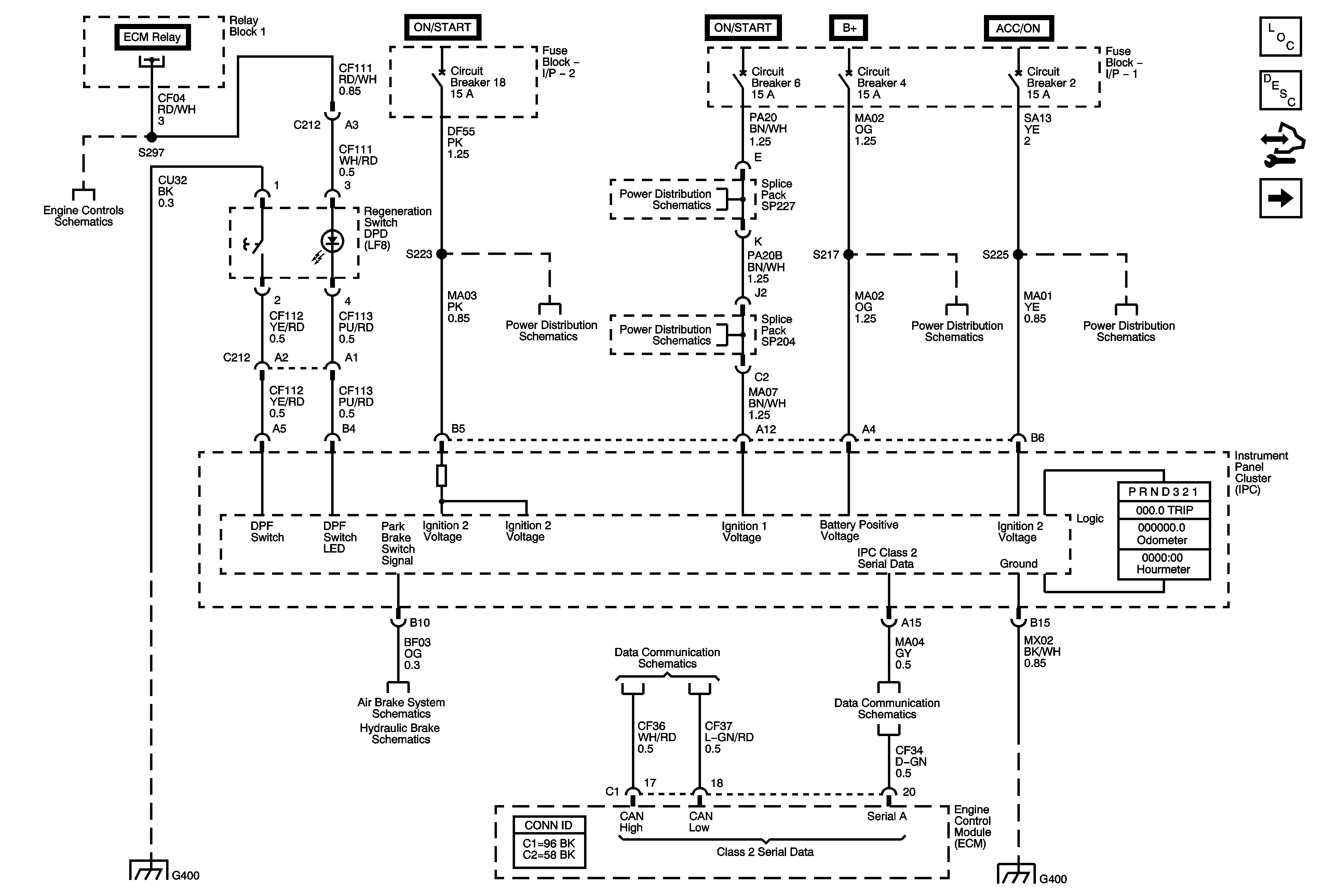
🢒 Power, Ground, and Serial Data
Power, Ground, and Serial Data
Power, Ground, and Serial Data
Master Electrical Component List
Instrument Cluster Description and Operation
Control Module References
Gages
Module Power, Ground, Serial Data, and MIL
Fuse Block 1: Fuses 6 and 7, Fuse Block 2: Fuse 8, and Fuse Block I/P 2: Circuit Breakers 17, 18, 20, 21, 22, and 24
Fuse Block I/P 1: Circuit Breaker 6
Fuse Block I/P 1: Circuit Breaker 6
Fuse Block 1: Fuse 2 and Fuse Block I/P 1: Circuit Breakers 4, 7, and 8
Fuse Block I/P 1: Circuit Breakers 2 and 3
Brake Warning Indicators
2007 MD560T Brake Warning System Schematics
Splice Packs and Modules - 1 of 2
Controller Area Network (CAN) Connector and Data Link Connector (DLC)
G400 and G402 - 3 of 8 (w/CTF)
G400 and G402 - 8 of 8