GM Service Manual Online
For 1990-2009 cars only
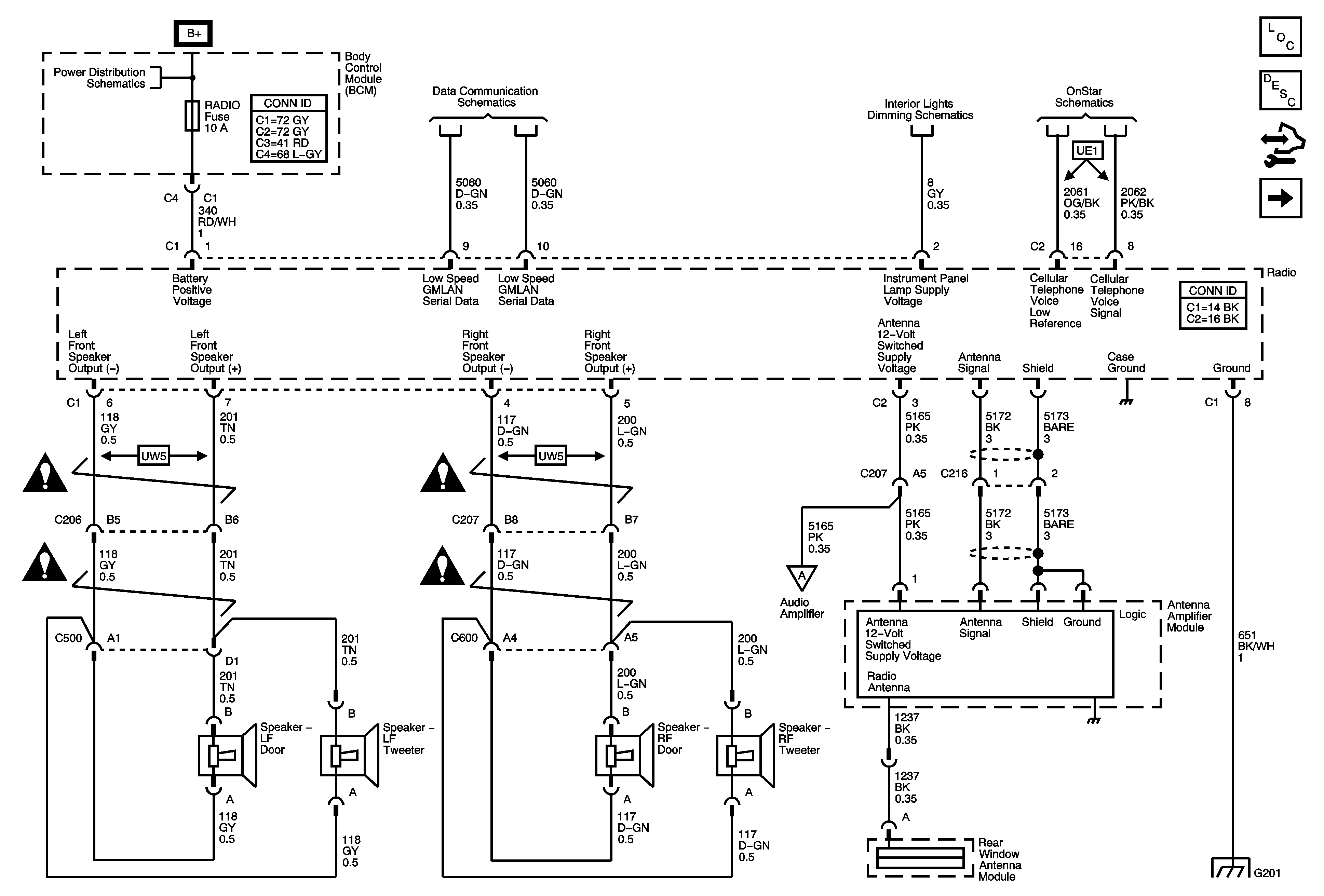
Figure 1:

Power, Ground, Front Speaker, Antenna and References


Object Number: 1807955  Size: FS
Master Electrical Component List
Radio/Audio System Description and Operation
Control Module References
Rear Speakers (UW5)
Underhood Fuse Block IBCM1, Body Control Module (BCM) AIRBAG (BATT), CLUSTER/THEFT, HVAC CTRL (BATT), IGN SENSOR and RADIO Fuses
Low Speed Serial Data
Redundant Radio Controls
Displays
OnStar Schematics
Entertainment/Communication Schematic Icons
Entertainment/Communication Schematic Icons
Entertainment/Communication Schematic Icons
Entertainment/Communication Schematic Icons
G201
Figure 2:

Rear Speakers (UW5)


Object Number: 1807957  Size: FS
Master Electrical Component List
Radio/Audio System Description and Operation
Control Module References
07 Z Car AURA/BAS Radio/Navigation System Schematics (Amplifier (UQ3))
Power, Ground, Front Speakers, Antenna and References
Entertainment/Communication Schematic Icons
Entertainment/Communication Schematic Icons
Entertainment/Communication Schematic Icons
Entertainment/Communication Schematic Icons
Figure 3:

Amplifier (UQ3)


Object Number: 1847511  Size: FS
Master Electrical Component List
Radio/Audio System Description and Operation
Control Module References
07 Z Car AURA/BAS Radio/Navigation System Schematics (Front Speakers (UQ3))
Rear Speakers (UW5)
Underhood Fuse Block RBEC1 and Rear Fuse Block , BCK/UP Lamps, CIG/AUX, HTD MIR, HTD SEAT, RKE/XM RR DEFOG and S/ROOF Fuses
Entertainment/Communication Schematic Icons
Entertainment/Communication Schematic Icons
G301
Figure 4:

Front Speakers (UQ3)


Object Number: 1847514  Size: FS
Master Electrical Component List
Radio/Audio System Description and Operation
Control Module References
07 Z Car AURA/BAS Radio/Navigation System Schematics (Rear Speakers (UQ3))
07 Z Car AURA/BAS Radio/Navigation System Schematics (Amplifier (UQ3))
Entertainment/Communication Schematic Icons
Entertainment/Communication Schematic Icons
Entertainment/Communication Schematic Icons
Entertainment/Communication Schematic Icons
Entertainment/Communication Schematic Icons
Figure 5:

Rear Speakers (UQ3)


Object Number: 1847516  Size: FS
Master Electrical Component List
Radio/Audio System Description and Operation
Control Module References
Rear Seat Audio (RSA) Controller
07 Z Car AURA/BAS Radio/Navigation System Schematics (Front Speakers (UQ3))
Entertainment/Communication Schematic Icons
Entertainment/Communication Schematic Icons
Figure 6:

Rear Seat Audio (RSA) Controller


Object Number: 1807958  Size: FS
Master Electrical Component List
Radio/Audio System Description and Operation
Control Module References
Digital Radio Receiver
07 Z Car AURA/BAS Radio/Navigation System Schematics (Rear Speakers (UQ3))
Entertainment/Communication Schematic Icons
Entertainment/Communication Schematic Icons
Entertainment/Communication Schematic Icons
Entertainment/Communication Schematic Icons
Entertainment/Communication Schematic Icons
Figure 7:

Digital Radio Receiver


Object Number: 1807959  Size: FS
Master Electrical Component List
Radio/Audio System Description and Operation
Control Module References
Redundant Radio Controls
Rear Seat Audio (RSA) Controller
Entertainment/Communication Schematic Icons
Entertainment/Communication Schematic Icons
Low Speed Serial Data
G305
Figure 8:

Redundant Radio Controls


Object Number: 1807960  Size: FS
Master Electrical Component List
Radio/Audio System Description and Operation
Control Module References
Digital Radio Receiver
Entertainment/Communication Schematic Icons