GM Service Manual Online
For 1990-2009 cars only
Figure 1:

Blower Control


Object Number: 659885  Size: FS
Master Electrical Component List
Air Delivery Description and Operation
Power and Ground
G201 - 1 of 2
Figure 2:

Power and Ground


Object Number: 1441246  Size: FS
Master Electrical Component List
Air Delivery Description and Operation
Compressor Control
Blower Control
BAT 1, RRINMDL, C/LTR, DRVMDL, HTDST L, TRK REL, PDM, SBM and CSTR/SBM Fuses
HVAC and A/C Fuses
I/P and Front Door Backlighting
Class 2 Serial Data Lines
G202 - 2 of 4
G202 - 1 of 4
Figure 3:

Compressor Control


Object Number: 1441248  Size: FS
Master Electrical Component List
Air Delivery Description and Operation
Actuators
Power and Ground
T/SIG and A/C CLU Fuses
Class 2 Serial Data Lines
Engine Data Sensors - 5-Volt and Low Reference
G100, G101, G102, and G103
Figure 4:

Actuators


Object Number: 659894  Size: FS
Master Electrical Component List
Air Delivery Description and Operation
Sensors
Compressor Control
IGN and RUN Fuses
Figure 5:

Sensors


Object Number: 659897  Size: FS
Master Electrical Component List
Air Temperature Description and Operation
Steering Wheel Controls
Actuators
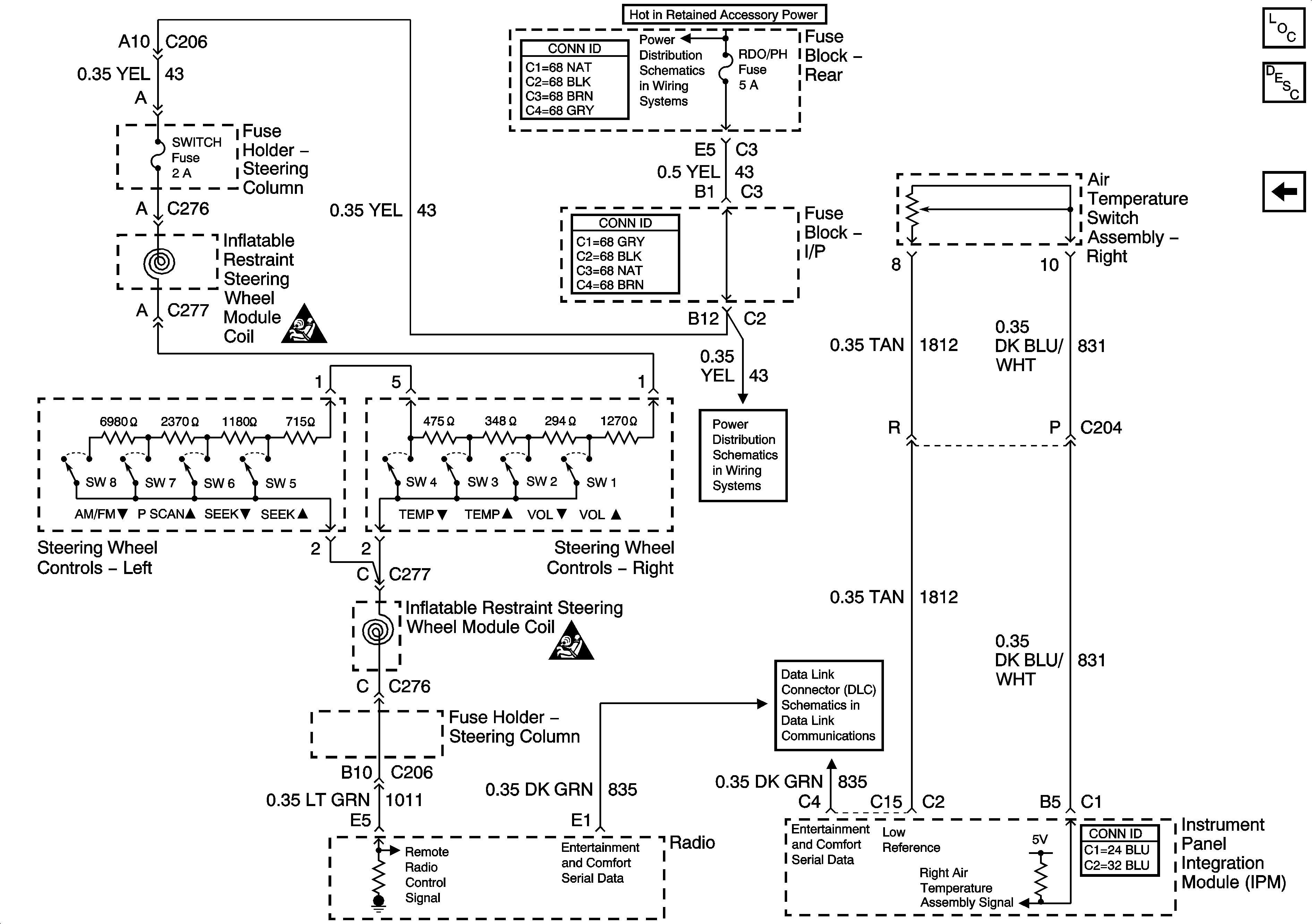
Figure 6:

Steering Wheel Controls


Object Number: 1385279  Size: FS
Master Electrical Component List
Air Temperature Description and Operation
Sensors
PWR WDO Circuit Breaker, RDO/PH and SUNRF Fuses
PWR WDO Circuit Breaker, RDO/PH and SUNRF Fuses
Power, Ground, and Serial Data Lines
VIU and VCU Signals
SIR Caution for Zoning
SIR Caution for Zoning