GM Service Manual Online
For 1990-2009 cars only
Makes
🢒
Holden
🢒
2006
🢒
Viva
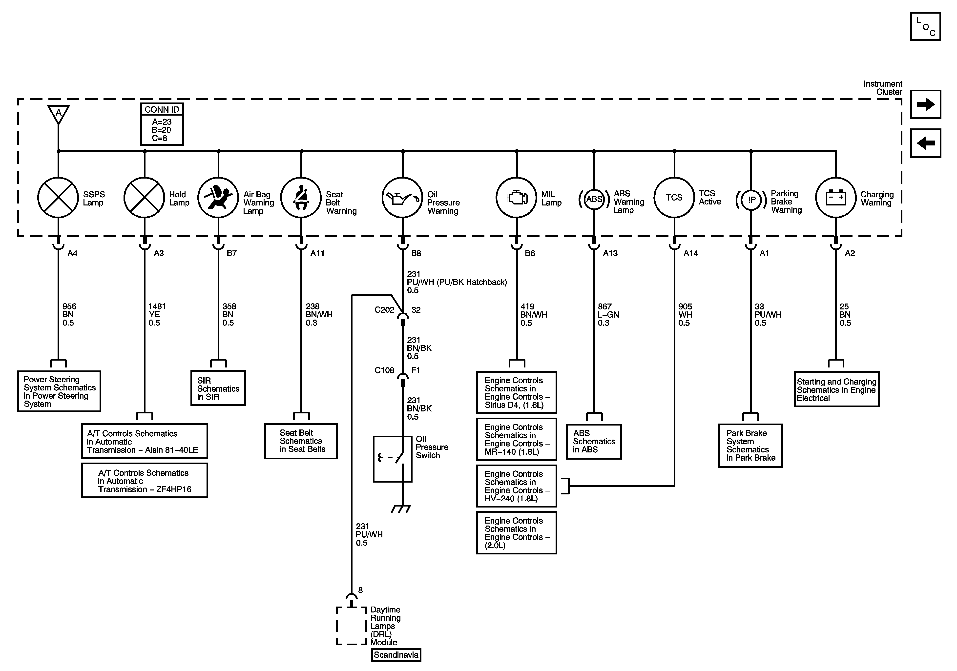
🢒 Power Steering, Shift Program, Air Bag, Seat Belt, Oil Pressure, MIL, ABS, TCS, Parking Brake, and Charing Warning Lamps
Power Steering, Shift Program, Air Bag, Seat Belt, Oil Pressure, MIL, ABS, TCS, Parking Brake, and Charing Warning Lamps
Power Steering, Shift Program, Air Bag, Seat Belt, Oil Pressure, MIL, ABS, TCS, Parking Brake, and Charging Warning Lamps
Master Electrical Component List
I/P Illumination, Door Open and Fog Lamp Indicators
Power, Ground, and Gages - MT 34
Steering Controls Schematics
Dual Stage SIR 1 of 2
Single Stage SIR System
Module Power, Ground, Malfunction Indicator Lamp, Hold Lamp and Serial Data
Manual Transmission Schematics - D20
Seat Belt Schematics
Module Power, Ground Serial Data, Malfunction Indicator Lamp
Euro Emission MR140 Module Power, Ground Serial Data, Malfunction Indicator Lamp
Non Euro Emission Module Power, Ground Serial Data, Malfunction Indicator Lamp
Module Power, Ground, Serial Data, Malfunction Indicator Lamp
Warning Lamps, Serial Data, Rough Road
Brake Warning System Schematics
Starting and Charging Schematics