GM Service Manual Online
For 1990-2009 cars only
Makes
🢒
Buick
🢒
2005
🢒
Park Avenue
🢒
Vehicle Control Systems
🢒
Computer/Integrating Systems
🢒 Body Control System Schematics
Figure
1:
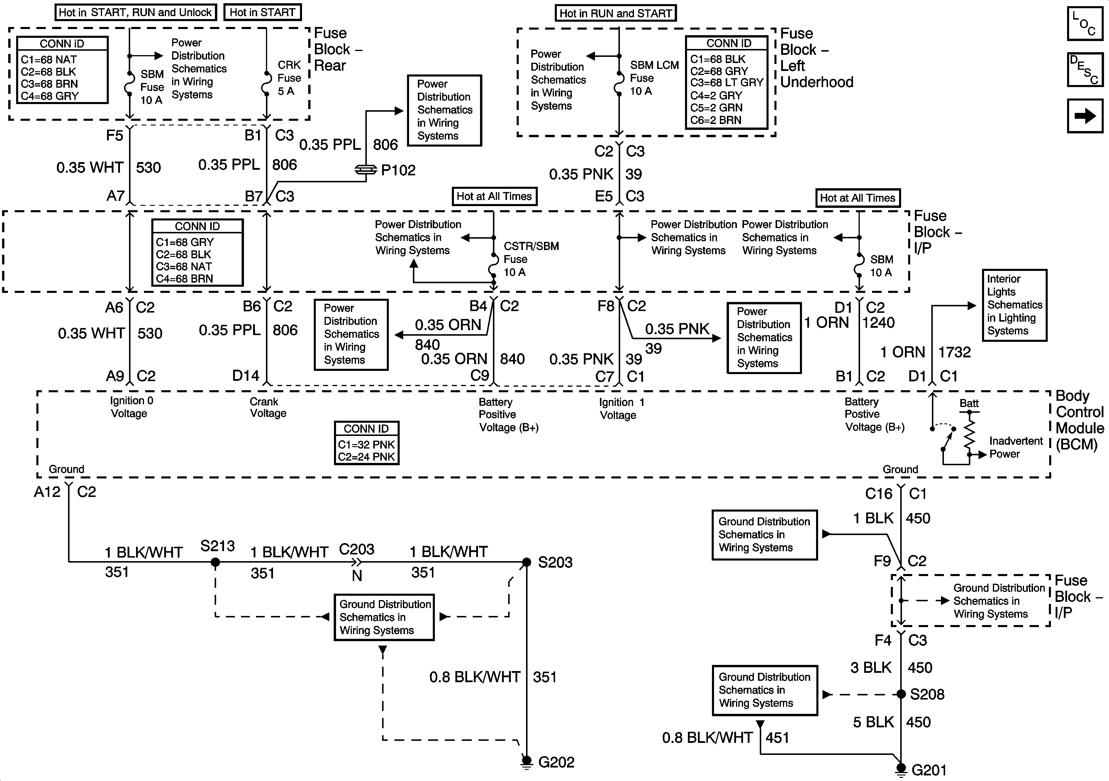
Power and Ground
Master Electrical Component List
Inputs and Outputs - 1 of 2
Battery Feed to Left and Right Underhood Fuse Blocks
Battery Feed to Left and Right Underhood Fuse Blocks
CRK, PCM/CRU and SBM Fuses
BAT 1, RRINMDL, C/LTR, DRVMDL, HTDST L, TRK REL, PDM, SBM and CSTR/SBM Fuses
BAT 1, RRINMDL, C/LTR, DRVMDL, HTDST L, TRK REL, PDM, SBM and CSTR/SBM Fuses
OXY SEN and SBM LCM Fuses
BAT 1, RRINMDL, C/LTR, DRVMDL, HTDST L, TRK REL, PDM, SBM and CSTR/SBM Fuses
OXY SEN and SBM LCM Fuses
Courtesy Lamp Switch, Left Door Courtesy Lamps, and I/P Compartment Lamp
G202 - 1 of 4
Figure
2:
Inputs and Outputs - 1 of 2
Master Electrical Component List
Inputs and Outputs - 2 of 2
Power and Ground
Rear Compartment Lid Release
Traction Control (w/NW9) and Variable Effort Steering (w/ NV8)
Class 2 Serial Data Lines
Rear Compartment Lid Park Lamp
Windshield Wiper Motor
Low Beam Headlamps
A/T Shift Lock Control Solenoid
Seat Belt Schematics
Indicator
Auxiliary Lighting Control, Right Door Courtesy Lamps and Rear Compartment Lamp
Audible Warning Schematics
Figure
3:
Inputs and Outputs - 2 of 2
Master Electrical Component List
Inputs and Outputs - 1 of 2
Front Passenger Heated Seat
Seat Belt Schematics
Courtesy Lamp Switch, Left Door Courtesy Lamps, and I/P Compartment Lamp
Vanity Mirrors, Courtesy/Reading Lamps and Office Work Lamp
Defogger Schematics