GM Service Manual Online
For 1990-2009 cars only
Figure 1:

Power and Ground Circuits


Object Number: 715894  Size: FS
Master Electrical Component List
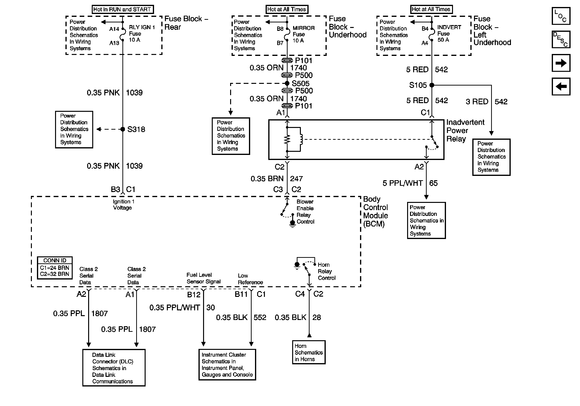
Body Control Module Inputs and Outputs (1 of 3)
Rear
Garage Door Opener
Content Theft Deterrent (CTD)
G400
IGN 0 BODY Fuse
WIPERS, ACC, and CLUSTER Fuses
BATT 3 and Ignition Switch (1 of 2)
BODY 3 and INADVERT Fuses
COMFORT Fuses
Figure 2:

Body Control Module Inputs and Outputs (1 of 3)


Object Number: 715897  Size: FS
Master Electrical Component List
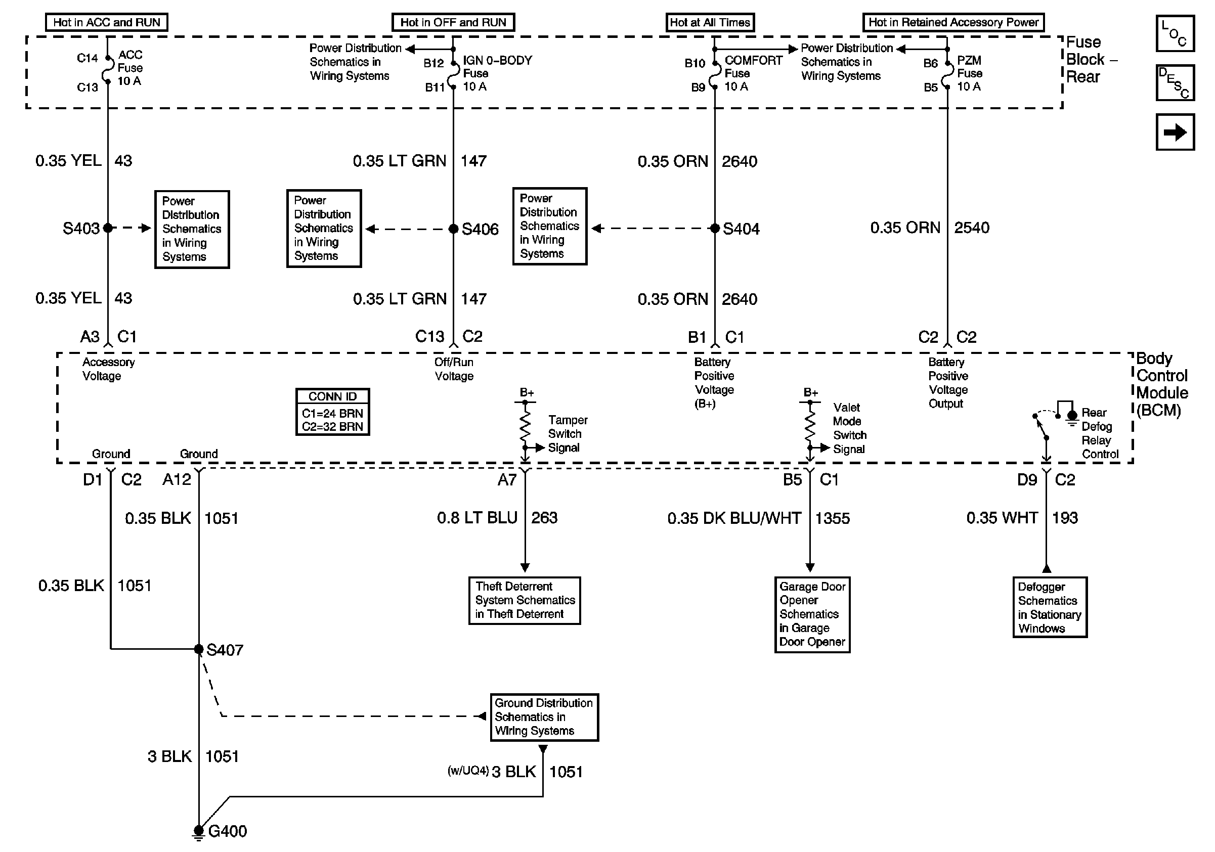
Body Control Module Inputs and Outputs (2 of 3)
Power and Ground Circuits
BODY 3 and INADVERT Fuses
Cigar Lighter/Auxiliary Outlets Schematics
Courtesy/Reading Lamps
Horns
Power, Ground and Class 2 (1 of 2)
RLY IGN 1 Fuse
LAMPS and IGN 1 Fuses
LAMPS and IGN 1 Fuses
MIRROR, DRL, and FOG Fuses
Battery Feeds
Figure 3:

Body Control Module Inputs and Outputs (2 of 3)


Object Number: 715901  Size: FS
Master Electrical Component List
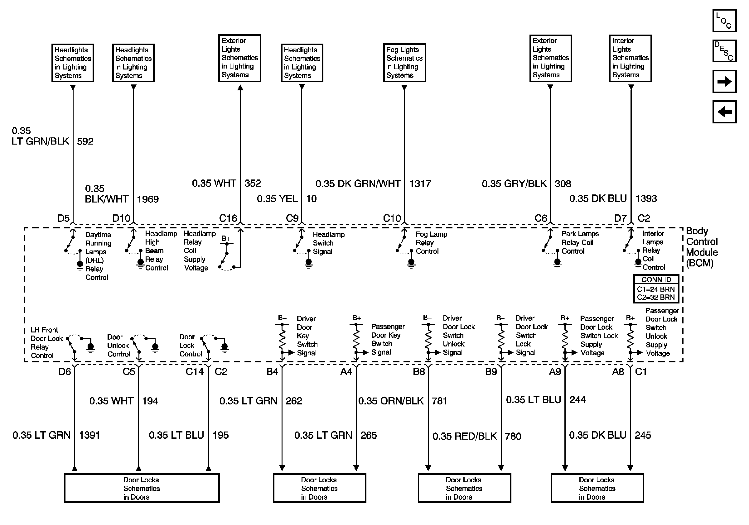
Body Control Module Inputs and Outputs (3 of 3)
Body Control Module Inputs and Outputs (1 of 3)
Power Door Lock Switches
Power Door Lock Switches
Door Lock Cylinder Switches and Actuators
Power Door Locks
Daytime Running Lamps
Headlamps
Headlamp Switch and Park Lamp Control
Headlamp Switch and Headlamp Control
Fog Lamps
Headlamp Switch and Park Lamp Control
Door Courtesy, IP Compartment, and Rear Compartment Lamps
Figure 4:

Body Control Module Inputs and Outputs (3 of 3)


Object Number: 715906  Size: FS
Master Electrical Component List
Body Control Module Inputs and Outputs (2 of 3)
Shift Interlock Actuator
Door Lock Cylinder Switches and Actuators
Pulldown System
Inputs
Release Systems
Backup Lamps
Power and Ground Circuits
Relay Circuits